EasyManua.ls Logo

Intel 8253 - Page 336

Intel 8253
773 pages
Print Icon
To Next Page IconTo Next Page
To Next Page IconTo Next Page
To Previous Page IconTo Previous Page
To Previous Page IconTo Previous Page
Loading...
3/24/97 2-6 Architectural Overview
because each has a different set of peripheral functions. Many SFR addresses will be unused on
any particular XA derivative.
The first 64 bytes of on-chip SFR space are bit-addressable. Any CPU or peripheral register that
allows bit access will be allocated an address within that range.
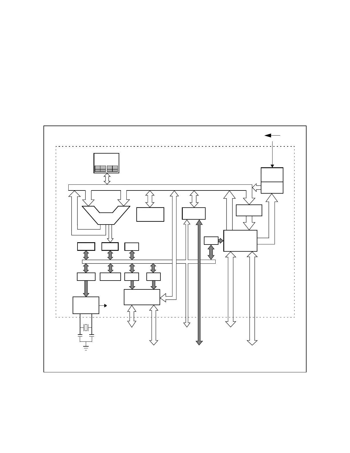
2.3 CPU
Figure 2.6 shows the XA architecture as a whole. Each of the blocks shown are described in this
section.
Figure 2.6 The XA Architecture
SFR bus
interface
Exception
Controller
Program
Counter
On-chip
Peripherals
On-chip
EPROM/
ROM
PSWL
PSWH
SCR
SSELPCON ES DS
Data/Address/Control Bus
RESET
Oscillator
16-bit
CS
External
Program
Memory
External
Data
Memory
On-chip
RAM
Program
Memory
Interface
ALU
16-bit
Data Memory
Interface
External
SFR
Devices
Register
File
Execution
Unit
IREG
CPU
Clock
SFR bus
8 or 16 bits

Table of Contents