EasyManua.ls Logo

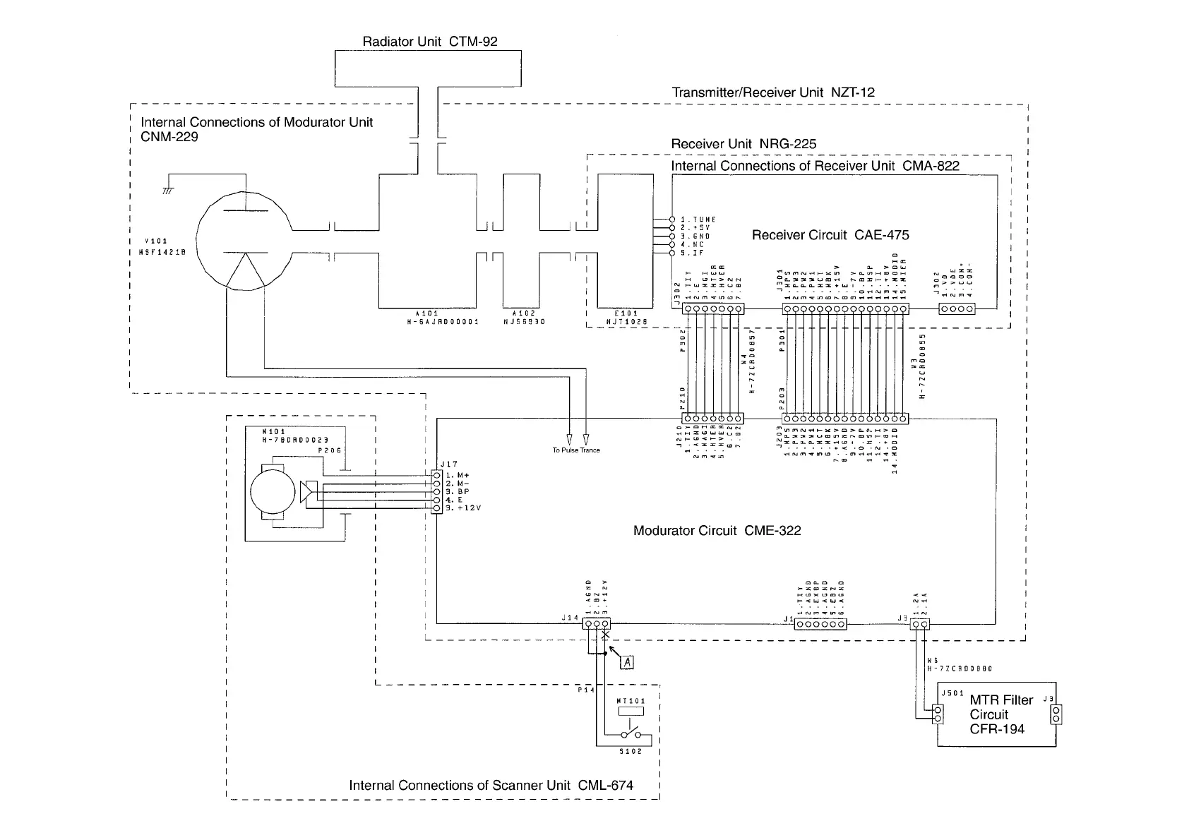
JRC JMA-5104 - Fig. 107 INTERNAL CONNECTION of SCANNER UNIT

JRC JMA-5104
242 pages
Print Icon
To Next Page IconTo Next Page
To Next Page IconTo Next Page
To Previous Page IconTo Previous Page
To Previous Page IconTo Previous Page
Loading...
[Fig. 107
INTERNAL CONNECTION OF SCANNER UNIT NKE-2042]

Table of Contents

Related product manuals