EasyManua.ls Logo

Hisense AHM-080HCDSAA - Page 228

Hisense AHM-080HCDSAA
489 pages
Print Icon
To Next Page IconTo Next Page
To Next Page IconTo Next Page
To Previous Page IconTo Previous Page
To Previous Page IconTo Previous Page
Loading...
207
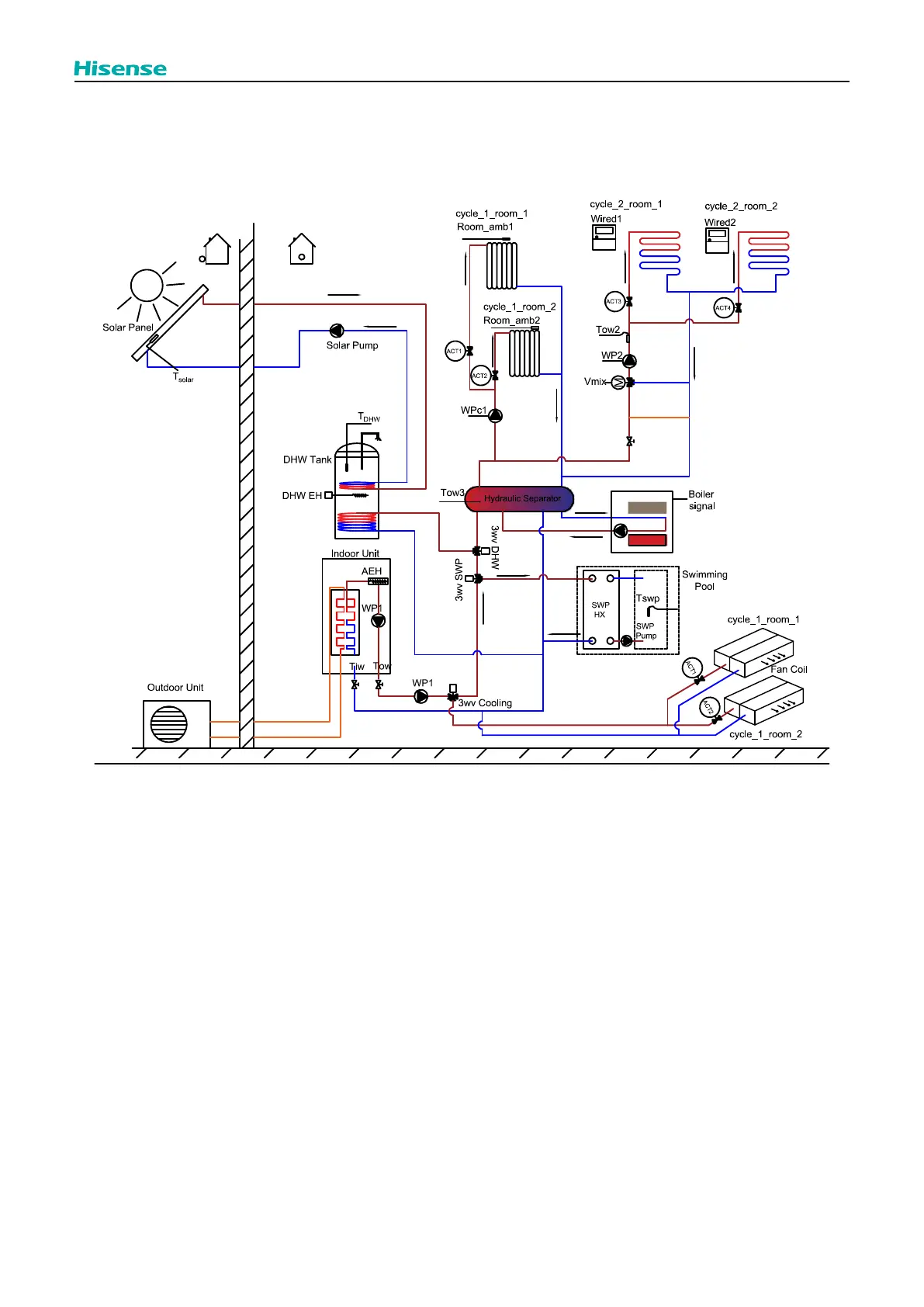
Control function
(2) Point of 3-way valve for DHW and 3-way valve for swimming pool is after hydraulic separator. [Point of DHW & SWP] set
as [Before Hydr S]. WPc1 and WP2 o󰀨er hydraulic head for Water Cycle 1 and Water Cycle 2 separately. It is possible to use
storage heat capacity in hydraulic separator to heat up Water Cycle 1 and Water Cycle 2 during heat pump DHW operation
referring to 10.8.

Table of Contents

Other manuals for Hisense AHM-080HCDSAA

Related product manuals