EasyManua.ls Logo

Brunswick Sync - Page 105

Brunswick Sync
278 pages
Print Icon
To Next Page IconTo Next Page
To Next Page IconTo Next Page
To Previous Page IconTo Previous Page
To Previous Page IconTo Previous Page
Loading...
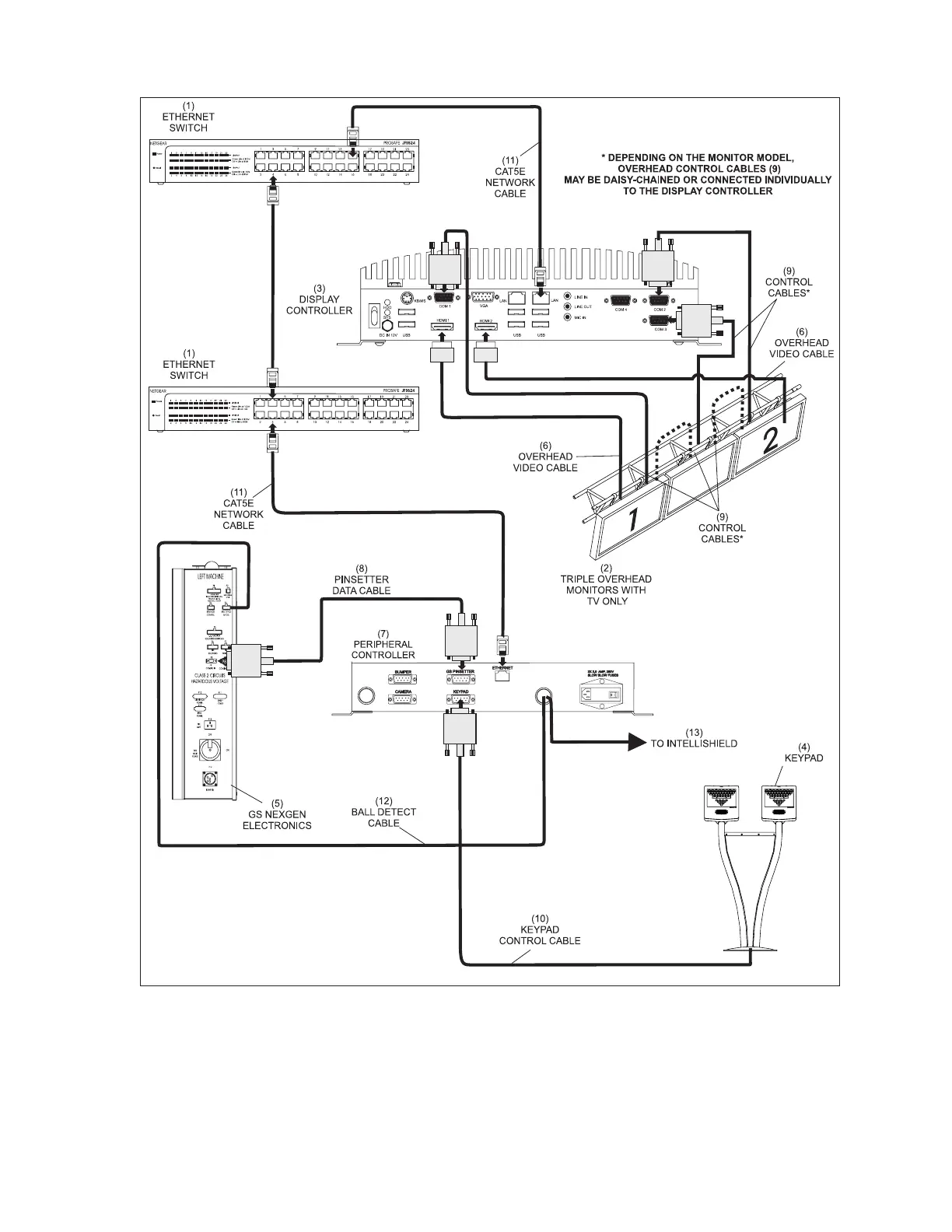
Sync Scorer Components 73
Sync Scoring Lane Pair Cabling - Vector Keypads, GS Pinsetters
(1) ETHERNET SWITCH (2) TRIPLE OVERHEAD MONITORS (3) DISPLAY CONTROLLER
W/TV ONLY
(4) KEYPAD (5) GS NEXGEN ELECTRONICS (6) OVERHEAD VIDEO CABLE
(7) PERIPHERAL CONTROLLER (8) PINSETTER DATA CABLE (9) CONTROL CABLES
(10) KEYPAD CONTROL CABLE (11) CAT5E NETWORK CABLE (12) BALL DETECT CABLE
(13) TO INTELLISHIELD

Table of Contents

Other manuals for Brunswick Sync

Related product manuals