EasyManua.ls Logo

Brunswick Sync - Cabling Overview

Brunswick Sync
278 pages
Print Icon
To Next Page IconTo Next Page
To Next Page IconTo Next Page
To Previous Page IconTo Previous Page
To Previous Page IconTo Previous Page
Loading...
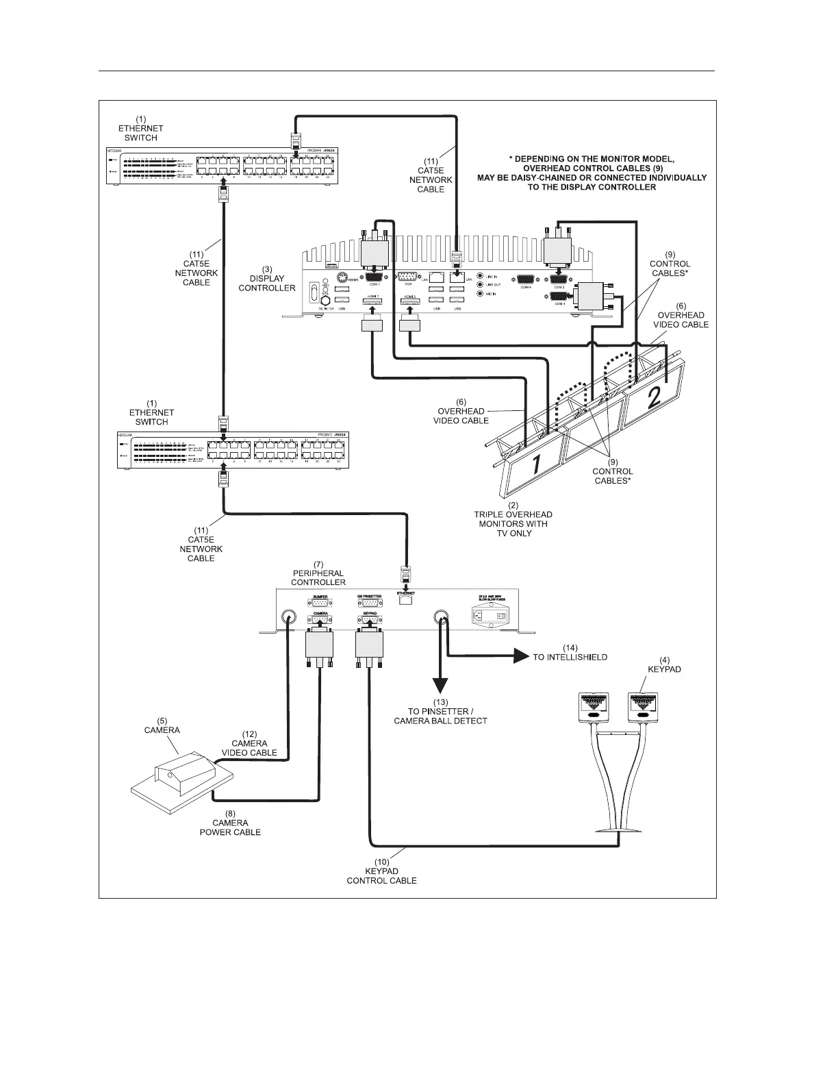
72 Sync Scorer Components
CABLING OVERVIEW
Sync Scoring Lane Pair Cabling - Vector Keypads, Non-GS Pinsetters
(1) ETHERNET SWITCH (2) TRIPLE OVERHEAD MONITORS (3) DISPLAY CONTROLLER
W/TV ONLY
(4) KEYPAD (5) CAMERA (6) OVERHEAD VIDEO CABLE
(7) PERIPHERAL CONTROLLER (8) CAMERA POWER CABLE (9) CONTROL CABLES
(10) KEYPAD CONTROL CABLE (11) CAT5E NETWORK CABLE (12) CAMERA VIDEO CABLE
(13) TO PINSETTER / CAMERA (14) TO INTELLISHIELD
BALL DETECT

Table of Contents

Other manuals for Brunswick Sync

Related product manuals