EasyManua.ls Logo

Brunswick Sync - Page 111

Brunswick Sync
278 pages
Print Icon
To Next Page IconTo Next Page
To Next Page IconTo Next Page
To Previous Page IconTo Previous Page
To Previous Page IconTo Previous Page
Loading...
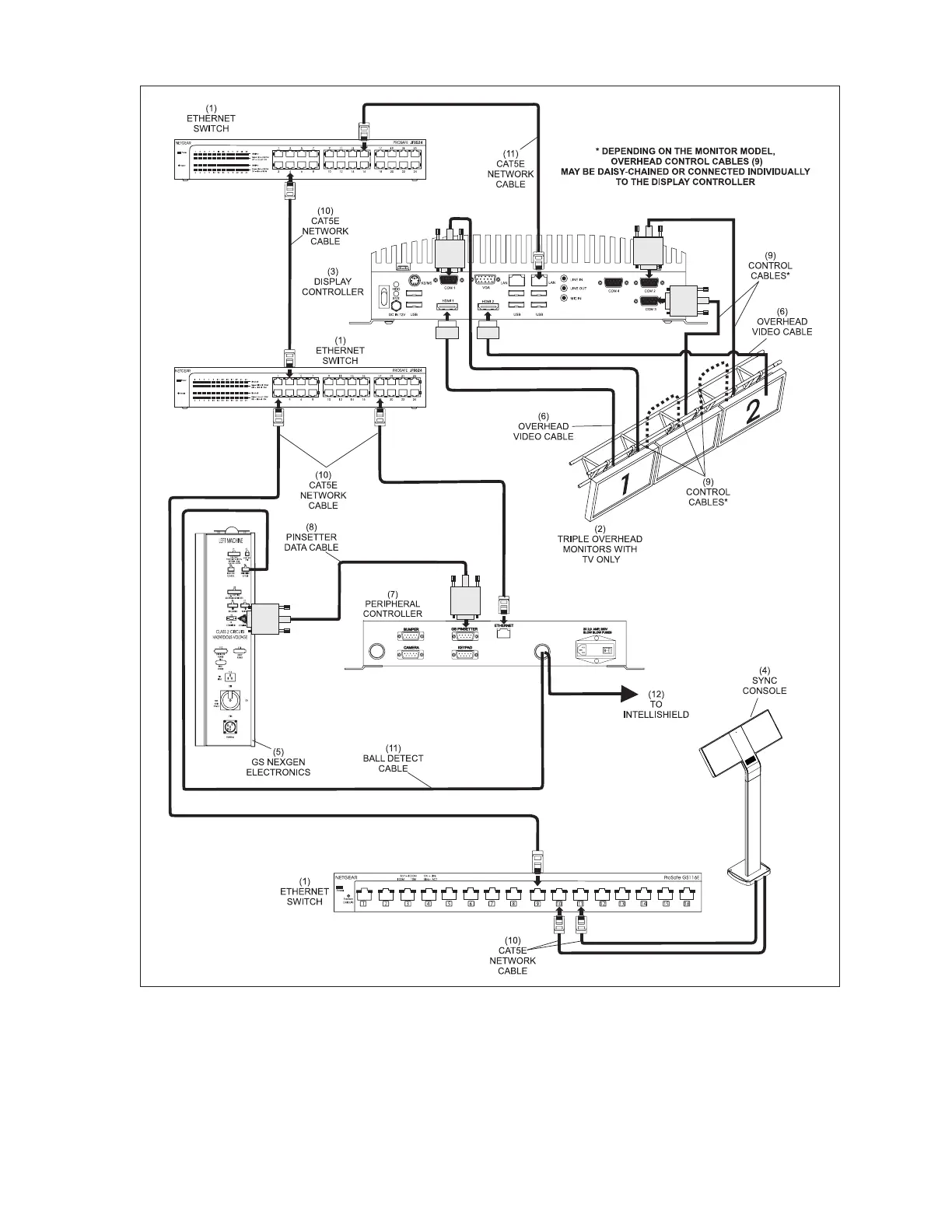
Sync Scorer Components 79
Sync Scoring Lane Pair Cabling - Dual Pedestal Tablets, GS Pinsetters
1) ETHERNET SWITCH (2) TRIPLE OVERHEAD MONITORS (3) DISPLAY CONTROLLER
W/TV ONLY
(4) SYNC CONSOLE (5) GS NEXGEN ELECTRONICS (6) OVERHEAD VIDEO CABLE
(7) PERIPHERAL CONTROLLER (8) PINSETTER DATA CABLE (9) CONTROL CABLES
(10) CAT5E NETWORK CABLE (11) BALL DETECT CABLE (12) TO INTELLISHIELD

Table of Contents

Other manuals for Brunswick Sync

Related product manuals