EasyManua.ls Logo

Kollmorgen AKD

Kollmorgen AKD
196 pages
To Next Page IconTo Next Page
To Next Page IconTo Next Page
To Previous Page IconTo Previous Page
To Previous Page IconTo Previous Page
Loading...
AKD Installation | 8 Electrical Installation
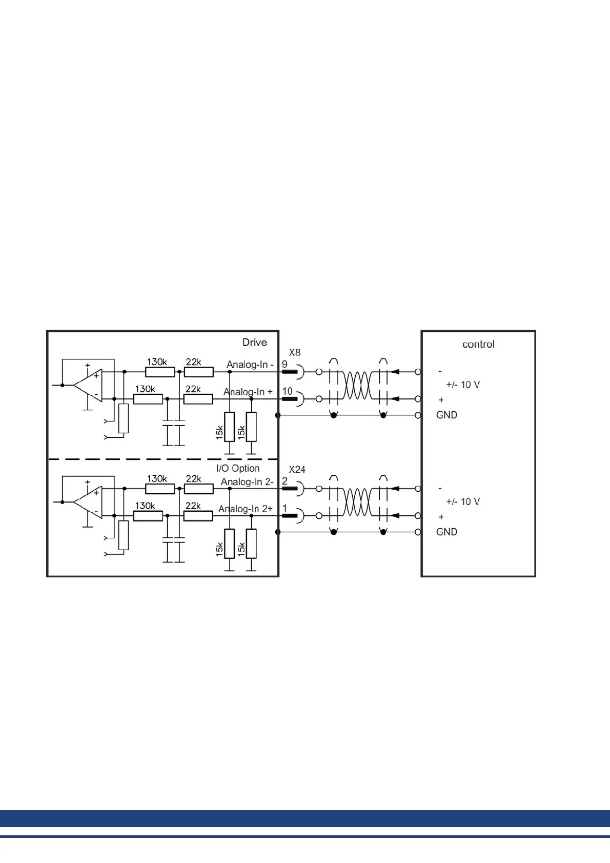
8.13.4 Analog Input (X8, X24)
The drive is fitted with differential inputs for analog torque, velocity, or position control. The
standard drive offers one analog input on X8, drives with built-in I/O option card offer a sec-
ond input on X24.
Technical characteristics
l Differential input voltage range: ± 12.5 V
l Maximum input voltage referring to I/O Return: -12.5, +16.0 V
l Resolution: 16 Bit and fully monotonic
l Unadjusted offset: < 50 mV
l Offset drift typ: 250 µV / ° C
l Gain or slope tolerance: +/- 3%
l Nonlinearity: < 0.1% of full scale or 12.5 mV
l Common Mode Rejection Ratio: > 30 dB at 60 Hz
l Input impedance: > 13k Ohms
l Signal to noise ratio referred to full scale:
n AIN.CUTOFF = 3000 Hz: 14 bit
n AIN.CUTOFF = 800 Hz: 16 bit
Analog Input Wiring Diagram
Application examples for set point input Analog-In:
l reduced-sensitivity input for setting-up/jog operation
l pre-control/override
Defining the direction of rotation
Standard setting: clockwise rotation of the motor shaft (looking at the shaft end) affected by
positive voltage between terminal (+ ) and terminal (- )
To reverse the direction of rotation, swap the connections to terminals +/-, or change the
DRV.DIR parameter in the Feedback 1” screen page.
128 Kollmorgen™ | May 2013

Table of Contents

Other manuals for Kollmorgen AKD

Related product manuals