EasyManua.ls Logo

Lenze 8400 - Page 328

Lenze 8400
1590 pages
Print Icon
To Next Page IconTo Next Page
To Next Page IconTo Next Page
To Previous Page IconTo Previous Page
To Previous Page IconTo Previous Page
Loading...
6 I/O terminals
6.1 Digital input terminals
328
Lenze · 8400 HighLine · Reference manual · DMS 12.0 EN · 06/2017 · TD23
_ _ _ _ _ _ _ _ _ _ _ _ _ _ _ _ _ _ _ _ _ _ _ _ _ _ _ _ _ _ _ _ _ _ _ _ _ _ _ _ _ _ _ _ _ _ _ _ _ _ _ _ _ _ _ _ _ _ _ _ _ _ _ _
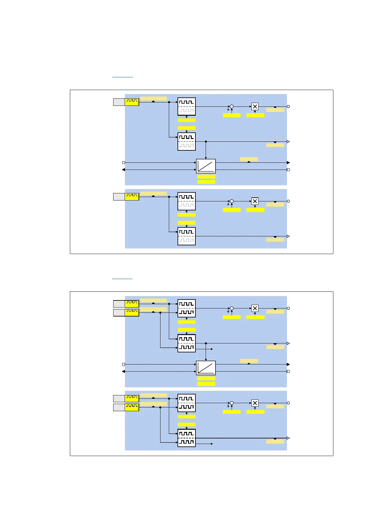
Function assignment 1: DI1(6)=FreqIn / DI2(7)=In
This setting in C00115
configures the input terminal DI1 or DI6 as frequency input. The input
terminal DI2 or DI7 remains configured as "normal" digital input..
Function assignment 2: DI1(6)&DI2(7)=FreqIn (2-track)
This setting in C00115
can be used to connect a two-track encoder to the DI1/DI2 or DI6/DI7
terminals.
Q)UHT,QBD
2IIVHW *DLQ
& &
Q)UHT,QBY
&
&
&
&
',
Q)UHT,QBD
2IIVHW *DLQ
& &
Q)UHT,QBY
&
&
&
&
',
N+]
N+]
&%LW
&%LW
GQ3RV,QBS
&
& &RPSDUHYDOXH
)XQFWLRQ
E3RV,QB6WDWH
E3RV,QB/RDG
GQ3RV,QB6HWBS
&
Q)UHT,QBD
2IIVHW *DLQ
& &
Q)UHT,QBY
&
&
&
&
',
Q)UHT,QBD
2IIVHW *DLQ
& &
Q)UHT,QBY
&
&
&
&
',
',
',
0&75/B6SHHGIHHGEDFN
N+]
N+]
N+]
N+]
&%LW
&%LW
&%LW
&%LW
GQ3RV,QBS
&
& &RPSDUHYDOXH
)XQFWLRQ
E3RV,QB6WDWH
E3RV,QB/RDG
GQ3RV,QB6HWBS
&
0&75/B6SHHGIHHGEDFN

Table of Contents

Other manuals for Lenze 8400

Related product manuals