EasyManua.ls Logo

Shibaura ST330 - 3-11 Cultivating Implement Installing Device

Default Icon
250 pages
Print Icon
To Next Page IconTo Next Page
To Next Page IconTo Next Page
To Previous Page IconTo Previous Page
To Previous Page IconTo Previous Page
Loading...
223
8. Bench Check
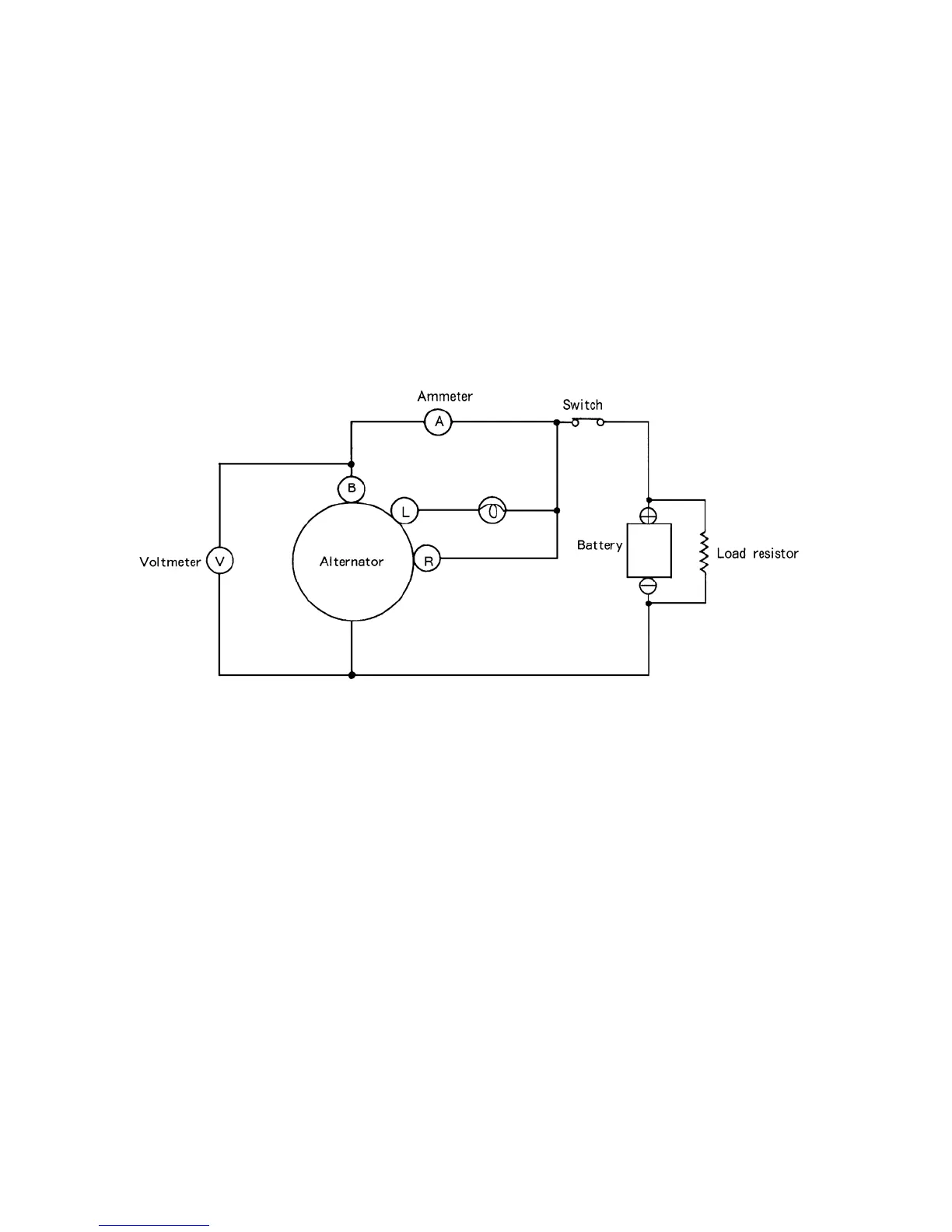
To check the alternator on a test bench, proceed as follows:
a. Make connection as shown in the Figure 611Y, except leave the load resistor disconnected.
b. Slowly increase the alternator speed and observe the voltage.
c. If the voltage is uncontrolled with speed and increases above 15.5V, check the alternator.
d. If voltage is below 15.5V, connect the load resistor as shown in the figure 611Y.
e. Operate the alternator at 2500rpm and adjust the load resistor as required to obtain
maximum output.
f. Measure the output current. The output must be within the limits shown in the section on
"Service Specifications
If the output is less than specified value the alternator should be disassembled and
checked.
611Y
9. Precautions
a. Reversed battery connections will damage the alternator and/or wiring.
b. When connecting a booster battery, make certain to connect negative battery terminals
together and positive battery terminals together.
c. When a fast charger is used to charge the battery, the equipment battery cables should be
disconnected.
d. Grounding of the alternator output terminal will damage the alternator and/or circuit.
e. Do not connect a load of over 1A to the terminal "L”.
f. If the alternator is operated with the terminal L and B short-circuited, if may damage the
diode trio.

Table of Contents

Related product manuals