EasyManua.ls Logo

Belarus 82.3 - Annex C (Compulsory) Hydraulic Circuit Diagram for Transmission Hydraulics

Belarus 82.3
254 pages
Print Icon
To Next Page IconTo Next Page
To Next Page IconTo Next Page
To Previous Page IconTo Previous Page
To Previous Page IconTo Previous Page
Loading...
82.3-0000010 OM
252
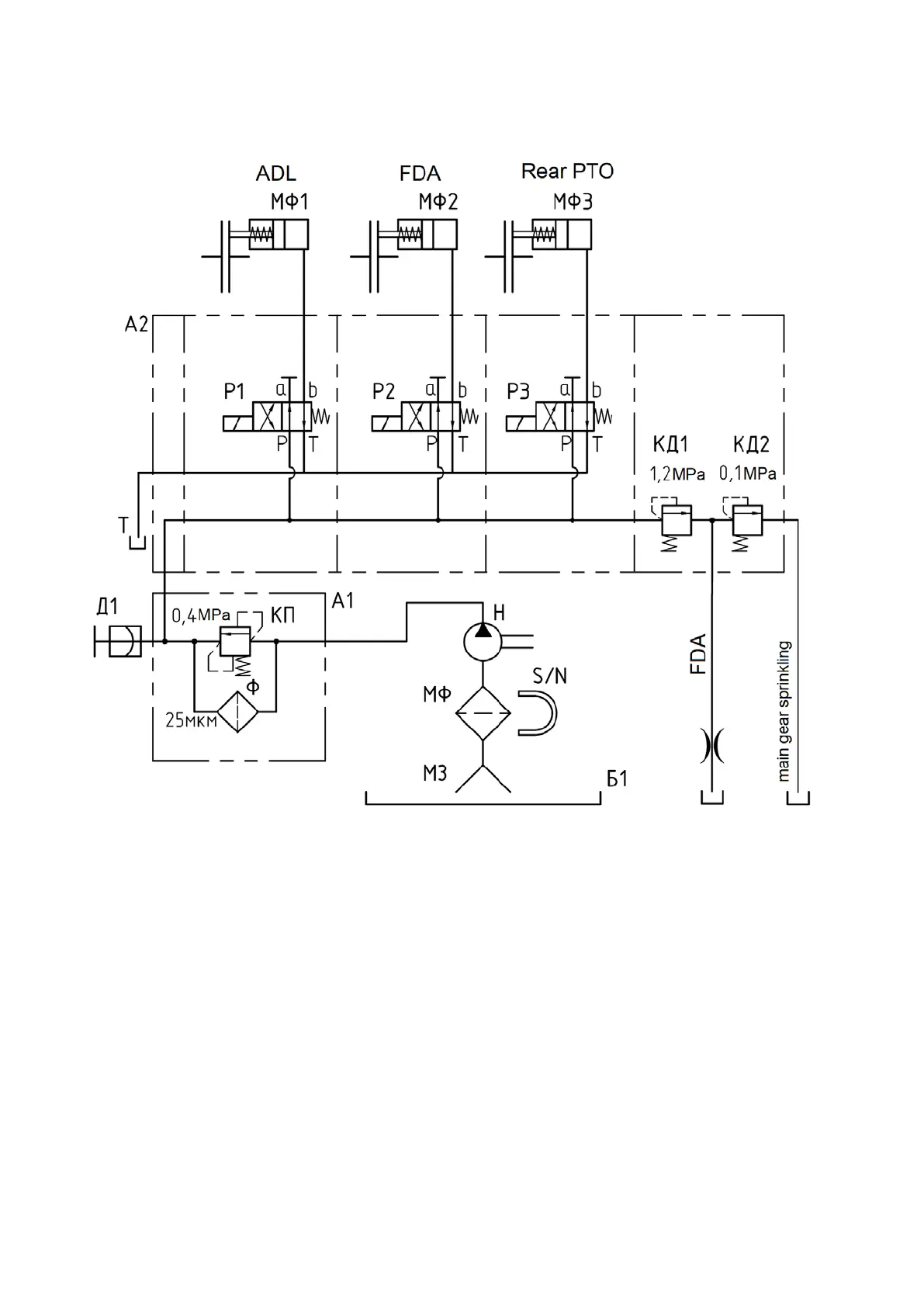
Annex C
(compulsory)
Hydraulic circuit diagram for transmission hydraulics
А1 filter; А2 section distributor; Б1 transmission case; Д1 - pressure sensor;
КД1 - control valve; КД2 - lubrication valve; КП - signaling valve; МЗ - oil intake; МФ -
magnetic filter; МФ1 - differential lock engagement clutch; МФ2 FDA engagement clutch;
МФ3 - rear PTO engagement clutch; Н - gear pump; Р1...Р3 distributor sections; Ф - fil-
ter cartridge.
Figure C1 Hydraulic circuit diagram for transmission hydraulic

Table of Contents

Related product manuals