EasyManua.ls Logo

Shibaura ST330 - Page 229

Default Icon
250 pages
Print Icon
To Next Page IconTo Next Page
To Next Page IconTo Next Page
To Previous Page IconTo Previous Page
To Previous Page IconTo Previous Page
Loading...
218
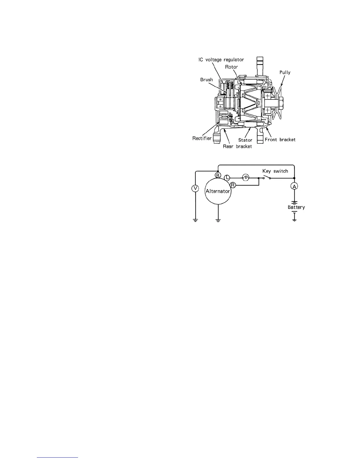
3. Construction
The principal components of the IC
alternator are the stator, the rotor, the
rectifier assembly, the IC voltage regulator,
the front bracket, the rear bracket and the
pulley.
The rectifier assembly consists of two heat
sinks, one positive and one negative, and
diode trio.
The diode trio is used as field supply diode
and is connected to the field coil and the
terminal L on the alternator.
The built-in I C regulator is a solid-state unit
so that it can only be serviced as an
assembly.
4. Check on the Equipment
A. Checking the regulator adjusting
voltage.
a. In the case of equipment without an
ammeter, connect a test ammeter (50A
capacity) at the position shown in
Fig.597Y.
596Y
597Y
b. Connect a voltmeter between the terminal B of the alternator and the ground. In this state,
confirm that the reading on the voltmeter indicates the battery voltage.
If the voltmeter reading is zero, the wiring between the terminal B and the battery is
faulty.
c. With the test ammeter terminals short-circuited, start the engine.
CAUTION:
In the case of where the test ammeter is connected at the position shown in Fig.597Y, make
sure that no starting current is applied to the ammeter when the engine is started.
d. Remove the short circuit across the test ammeter terminals and increase the engine speed
immediately to approx. 2000rpm. Take the ammeter reading.
e. If the ammeter reading is 5A or less, takes the voltmeter reading without changing the
engine speed (approx. 2000rpm). The reading is the adjusting voltage.
f. If the ammeter reading is more than 5A, continue to charge the battery until the reading
falls to less than 5A or replace the battery with a fully charged One.
An alternative method is to limit the charging current by connecting a 1/4Ω (25W)
resistor in series with the battery.

Table of Contents

Related product manuals