EasyManua.ls Logo

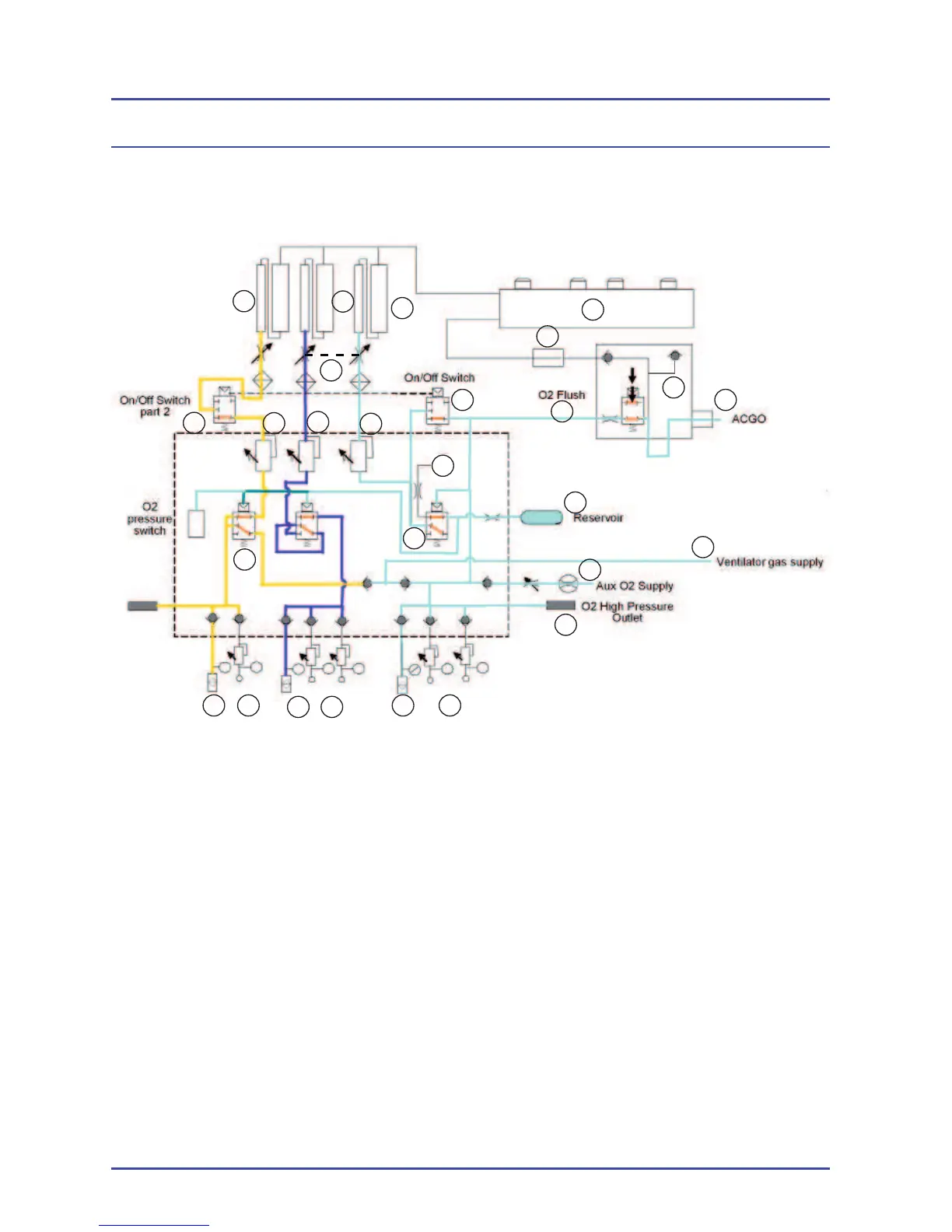
Spacelabs BleaseSirius - Figure 6 - Pneumatic Circuit

Spacelabs BleaseSirius
298 pages
Print Icon
To Next Page IconTo Next Page
To Next Page IconTo Next Page
To Previous Page IconTo Previous Page
To Previous Page IconTo Previous Page
Loading...
40
A Air Pipeline
B Air Cylinder Yoke
C N
2
O Pipeline
D N
2
O Cylinder Yoke
E O
2
Pipeline
F O
2
Cylinder Yoke
G Reservoir
H Auxiliary Flowmeter
I O
2
High Pressure Outlet
J Air Takeover Valve
K O
2
Failure Alarm Whistle
L O
2
Failure Alarm Valve
M On/Off Switch
N Vent Supply
O Air Secondary Regulator
P N
2
O Secondary Regulator
Q Oxygen Secondary Regulator
R Oxygen Flush
S Air Flowmeter
T N
2
O Flowmeter
U Hypoxic Protection Link System
V Oxygen Flowmeter
W Pressure Relief Valve
X CGO
Y Seletatec Back Bar
Z Fresh Gas Flow Sensor
Figure 6 - Pneumatic Circuit
Overview
C
U
T
S
A B
R
Q
P
O
M
N
L
J
I
H
G
FE
D
Y
X
W
V
Z
M
K

Table of Contents