EasyManua.ls Logo

Baumuller b maXX BM5800 - Block Diagram of the Set Value Manager

Baumuller b maXX BM5800
816 pages
Print Icon
To Next Page IconTo Next Page
To Next Page IconTo Next Page
To Previous Page IconTo Previous Page
To Previous Page IconTo Previous Page
Loading...
Controllers
Parameter manual b maXX BM5800
Document No.: 5.16029.03 Baumüller Nürnberg GmbH
400
of 814
3.7
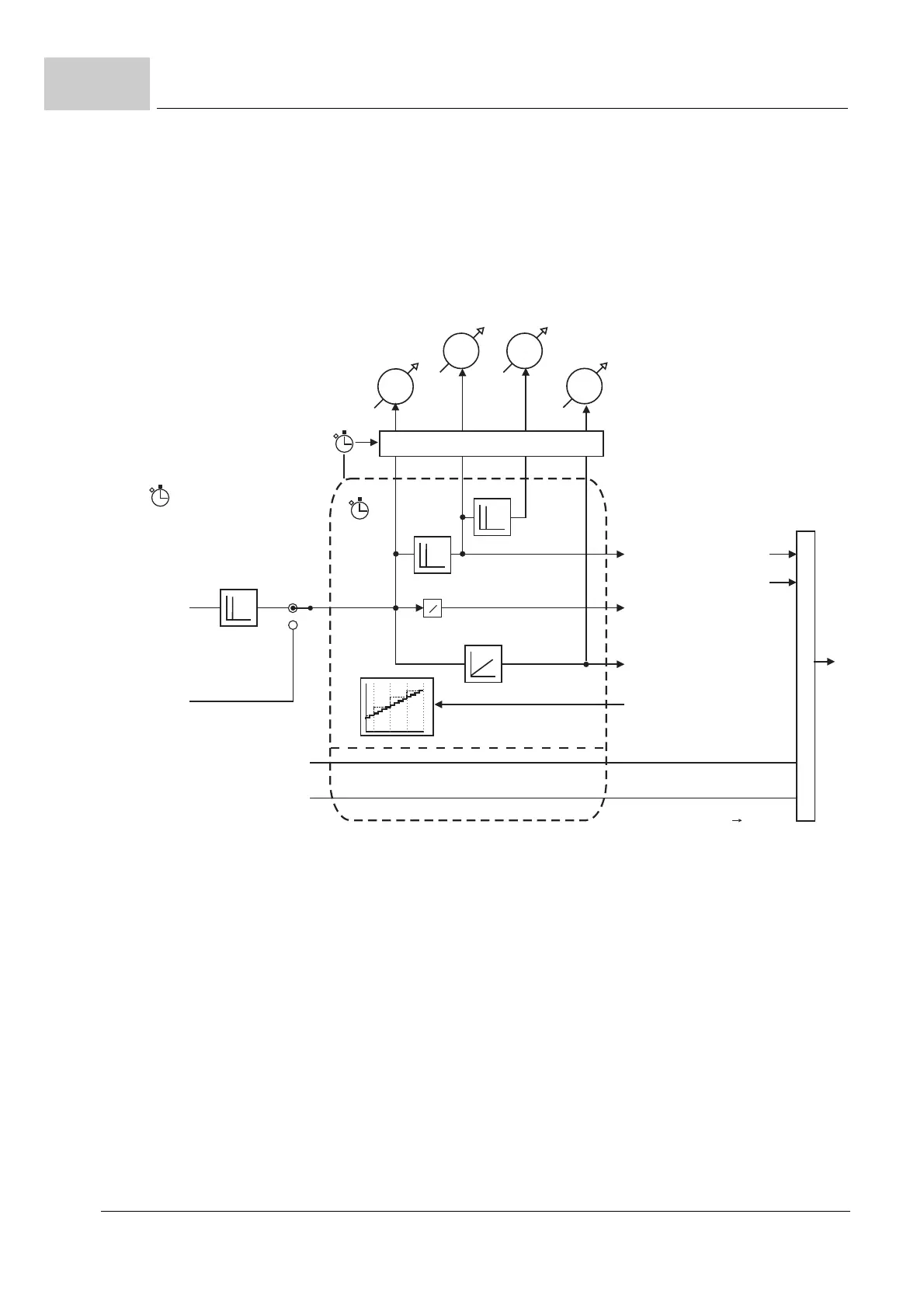
Set value manager
The set value manager manages the set value sources, the output values of the set value
generators, such as the ramp function generator or the positioning or the positioning set
value feedforward via the fieldbus and operates the set value interface to the position and
speed controller. Also, refer to the chapter
ZSet Value Managerfrom page 347.
Figure 96: Block diagram of the set value manager
5000_0082_rev02.cdr
111.4
111.5 111.9
111.2
111.3
*
S
*
:/s Inc/s
Acceleration set value SetValMgr
Jerk set value SetValMgr
Updating
RT0 cycle
Set value source
cycle
Position
set value source
Speed
controlled
operating modes
Position
controlled
operating modes
Speed
set value source
Position set value SetValMgr
Position set value
(18.58,18.59)
Speed set value
(speed controlled op. m.)
Acceleration
Feedforward
Set value source cycle
RT1 or
fieldbus cycle
Interpolation mode
(111.6)
Speed feedforward
(position controlled op. m.)
Speed set value SetValMgr
External speed
feedforward (111.7)
External acceleration
feedforward (111.8)
Feedforward
modes
18.9 bits 1,2,3,16
Feedforward
Speed set value
output
SetValMgr (18.69)
Conversion:
Degree/s

Table of Contents

Related product manuals