EasyManua.ls Logo

Leibinger JET3 - Jobselect Input

Leibinger JET3
233 pages
Print Icon
To Next Page IconTo Next Page
To Next Page IconTo Next Page
To Previous Page IconTo Previous Page
To Previous Page IconTo Previous Page
Loading...
Group 12 Appendix Page 220
Release R1.03e LEIBINGER JET3
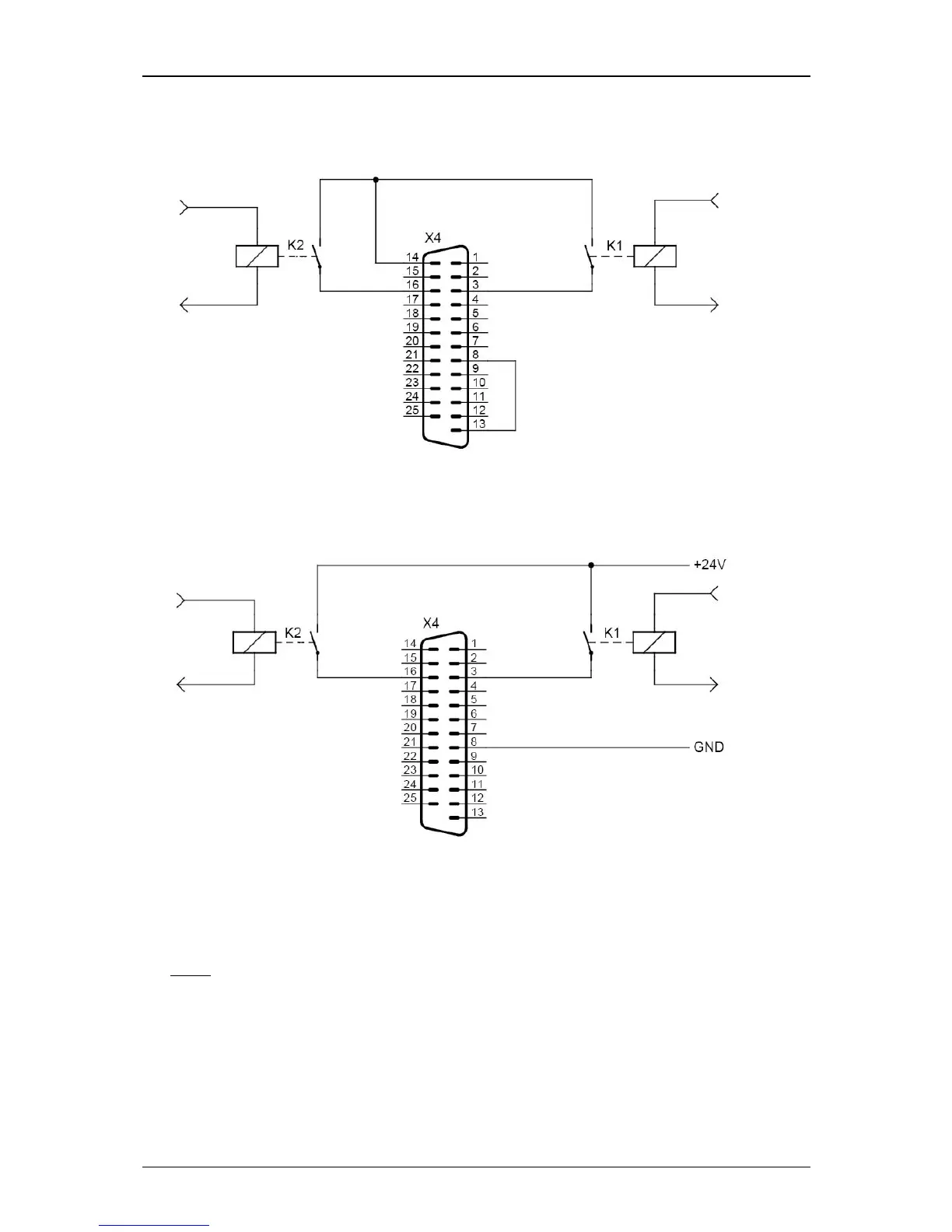
12.2.2.3 Jobselect Input (Example with relay contacts)
With internal supply
With external supply
Note:
Only Jobselect 0 and 1 are displayed. The same connection-schema is also
possible for Jobselect 2 up to 9.

Table of Contents

Other manuals for Leibinger JET3

Related product manuals