EasyManua.ls Logo

Siemens SIMATIC S7-300 Module data - Module View and Block Diagram of SM 322; DO 16 X 24;48 VUC

Siemens SIMATIC S7-300 Module data
574 pages
To Next Page IconTo Next Page
To Next Page IconTo Next Page
To Previous Page IconTo Previous Page
To Previous Page IconTo Previous Page
Loading...
Digital Modules
3-60
Programmable Logic Controllers S7-300 Module Data
A5E00105505-03
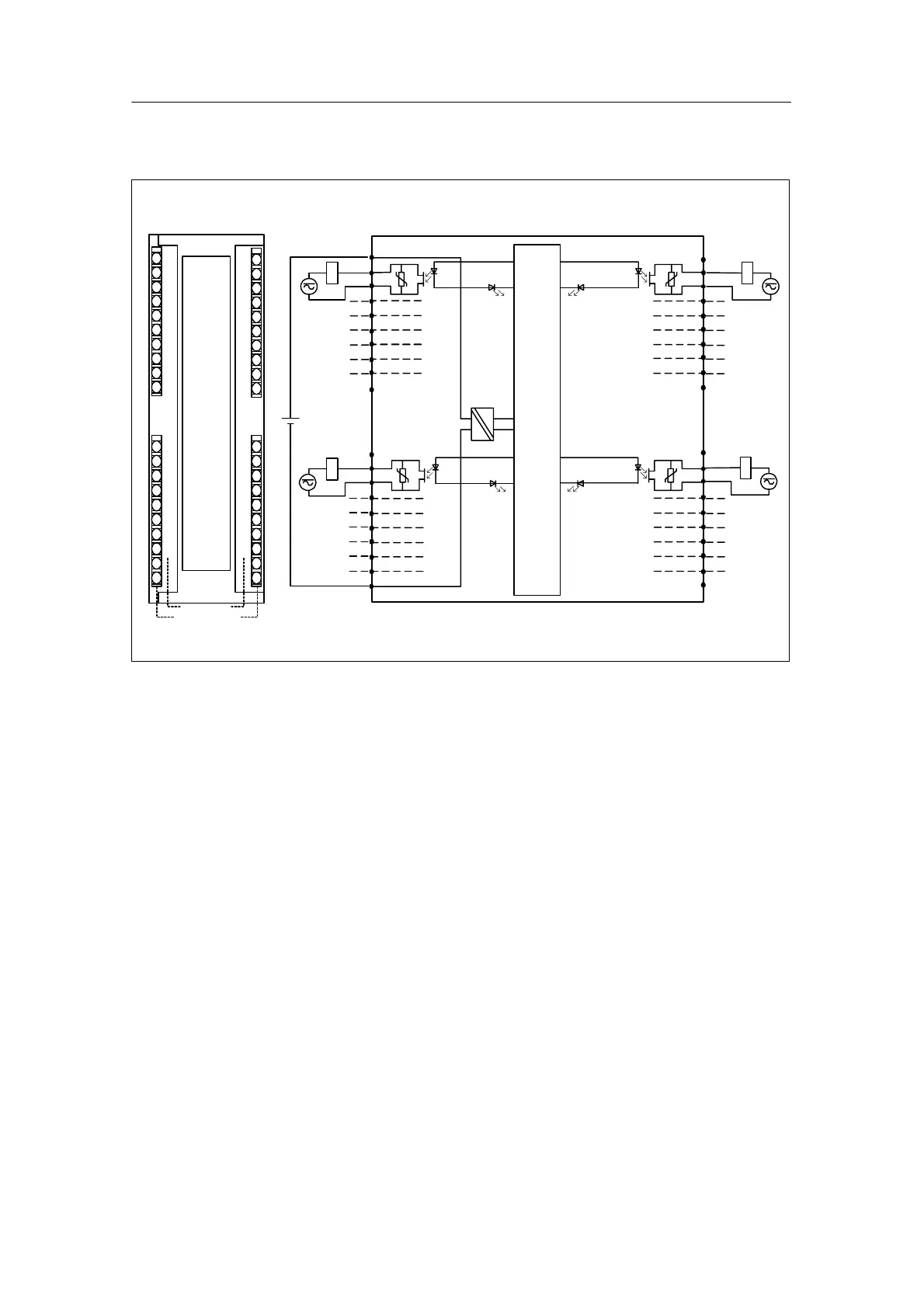
Terminal assignment and block diagram of the SM 322; DO 16 x 24/48 VUC
5 V
3
1
2
0
3
1
2
0
7
5
6
4
7
5
6
4
SF
Channel number
Status LEDs - green
Byte X Byte (X +1)
8
7
10
9
6
3
2
5
4
1
38
37
40
39
36
33
32
35
34
31
28
27
30
29
26
23
22
25
24
21
18
17
20
19
16
13
12
15
14
11
M
L+
24V
+
Backplane bus
Figure 3-22 Module View and Block Diagram of SM 322; DO 16 x 24/48 VUC

Table of Contents

Other manuals for Siemens SIMATIC S7-300 Module data

Related product manuals