EasyManua.ls Logo

Mazda RX-8 2004 - Abs Outline; Abs System Wiring Diagram; Abs Structural View

Mazda RX-8 2004
540 pages
Print Icon
To Next Page IconTo Next Page
To Next Page IconTo Next Page
To Previous Page IconTo Previous Page
To Previous Page IconTo Previous Page
Loading...
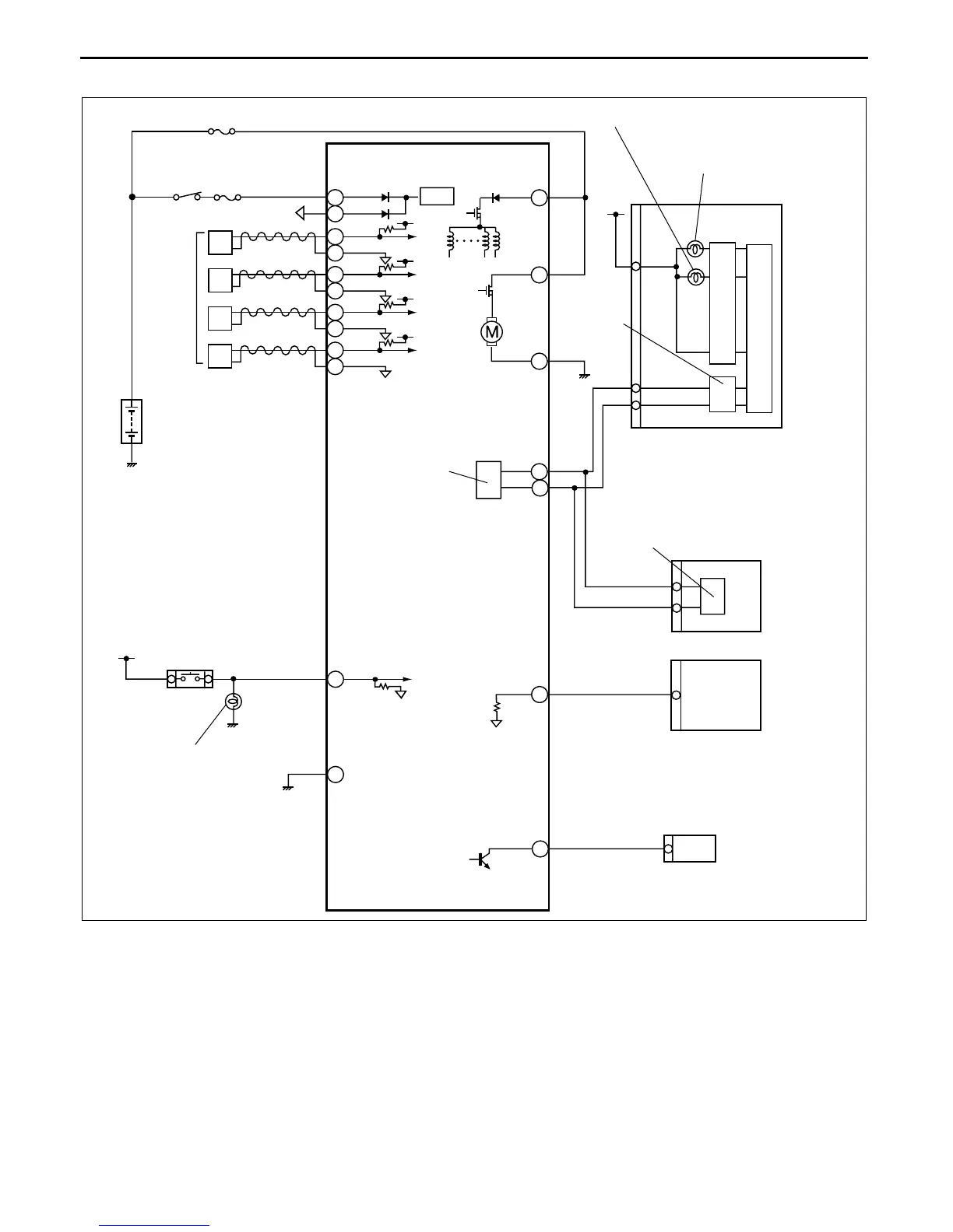
ANTILOCK BRAKE SYSTEM
0413–2
ABS SYSTEM WIRING DIAGRAM
CHU041343000S03
End Of Sie
RF
LF
RR
LR
PCM
G
E
F
I
Z
U
D
A
B
C
Y
AC
X
V
O
R
AD
AB
AA
ABS HU/CM
IG SW
ENGINE 15 A
ABS/DSC 60 A
INSTRUMENT CLUSTER
ABS WARNING LIGHT
BRAKE SYSTEM
WARNING LIGHT
CAN_H
CAN_L
CAN DRIVER
CAN DRIVER
DLC-2
BRAKE SWITCH
BRAKE LIGHT
BATTERY
ABS
WHEEL-
SPEED
SENSOR
CAN DRIVER
AUDIO UNIT, CAR-NAVIGATION UNIT,
AUTO LEVELING CONTROL MODULE
CHU0402W007

Table of Contents

Related product manuals