EasyManua.ls Logo

Mazda RX-8 2004 - Intake-Air System Diagram; Intake-Air System Structural

Mazda RX-8 2004
540 pages
Print Icon
To Next Page IconTo Next Page
To Next Page IconTo Next Page
To Previous Page IconTo Previous Page
To Previous Page IconTo Previous Page
Loading...
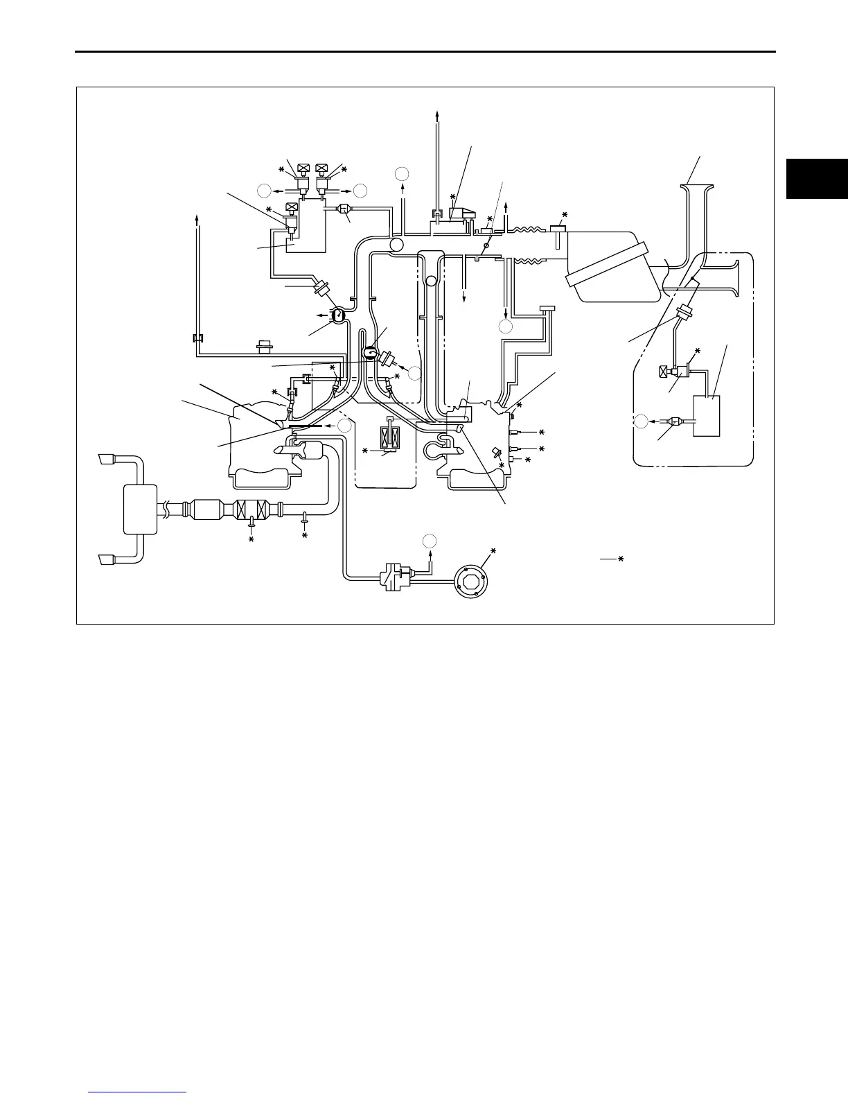
INTAKE-AIR SYSTEM
0113–3
0113
INTAKE-AIR SYSTEM DIAGRAM
CHU011300113S03
End Of Sie
VFAD
VFAD
SOLENOID
VALVE
VFAD
ACTUATOR
VACUUM
CHAMBER
CHECK VALVE
CATCH TANK
THROTTLE
VALVE
SSV
SOLENOID
VALVE
CHECK
VALVE
VDI
SOLENOID
VALVE
VACUUM
CHAMBER
VDI VALVE
TO REAR
PRIMARY/SECONDARY
PORTS
VDI ACTUATOR
SSV
SSV ACTUATOR
FRONT
HOUSING
/APV
VALVE
SECONDARY
PORT
INTERMEDIATE
HOUSING
APV
MOTOR
PRIMARY PORT
A
A
B
B
C
C
D
D
TO POWER
BRAKE UNIT
TO FUEL TANK
TO CHARCOAL CANISTER
AUXILIARY
PORT
13B-MSP
(HIGH POWER)
13B-MSP
(HIGH POWER)
TO PCM
TO METERING OIL NOZZLE
AIR
SOLENOID
VALVE
JET AIR
FUEL MIXING NOZZLE
(ILLUSTRATION SHOWS 13B-MSP (HIGH POWER))
CHU0113W001

Table of Contents

Related product manuals