EasyManua.ls Logo

Mazda RX-8 2004 - Page 394

Mazda RX-8 2004
540 pages
Print Icon
To Next Page IconTo Next Page
To Next Page IconTo Next Page
To Previous Page IconTo Previous Page
To Previous Page IconTo Previous Page
Loading...
AIR BAG SYSTEM
0810–5
0810
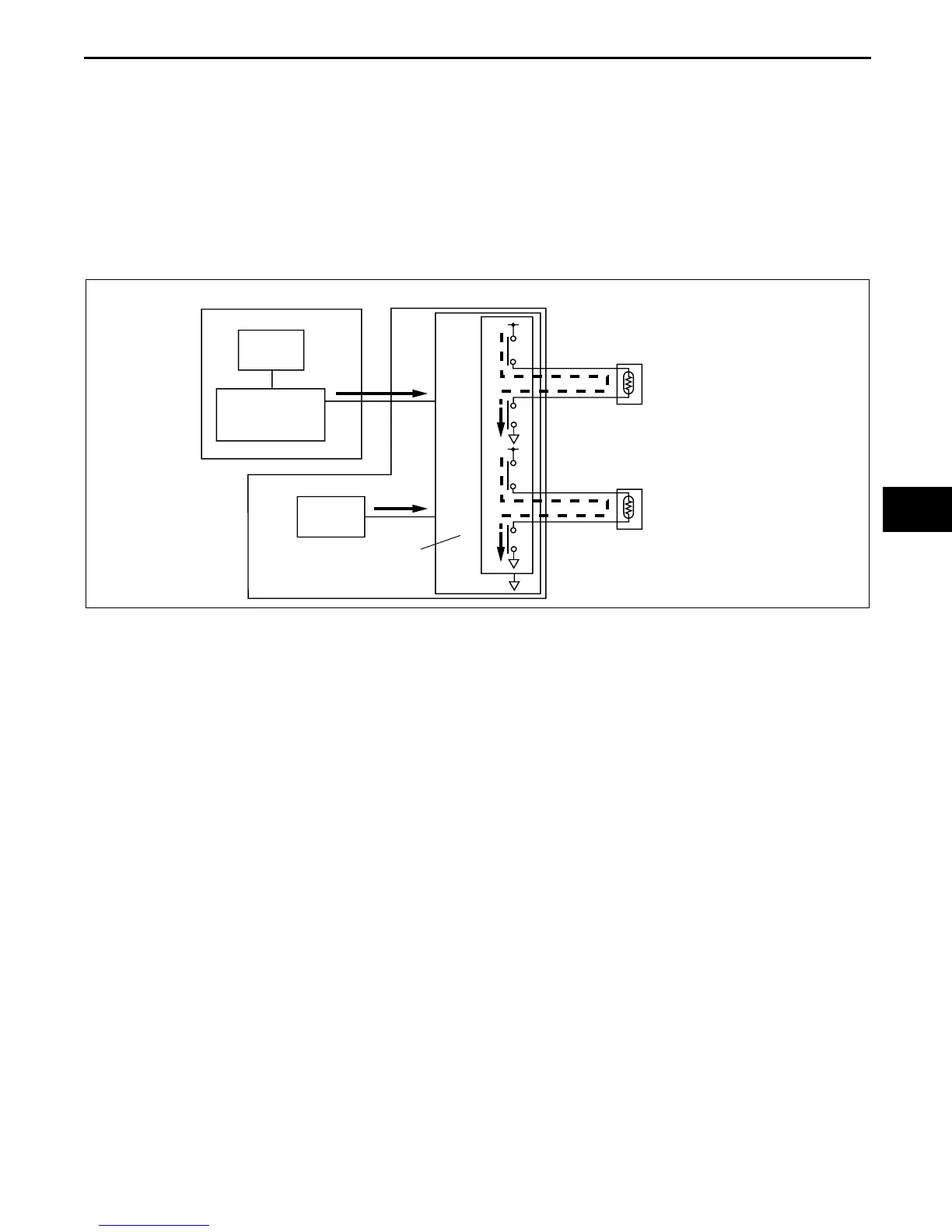
Side air bag system
1. During a lateral collision to the vehicle, the crash sensors in the side air bag sensor and SAS control module
detect the collision.
2. The degree of impact detected by the crash sensor in the side air bag sensor is converted to an electrical signal
and sent to the SAS control module through the signal amplification circuit.
3. Simultaneously, the SAS control module crash sensor converts the degree of impact detected to an electrical
signal.
4. The SAS control module processes the calculations for the two electrical signals at the output control circuit
and compares the value to a preset value.
5. The output control circuit determines the degree of impact to the vehicle by the value from the crash sensors,
completes a side air bag module and curtain air bag module ignition circuit, and sends the deployment signal to
the air bag modules.
SIDE AIR BAG SENSOR
SIDE AIR BAG
MODULE
CURTAIN
AIR BAG MODULE
SAS CONTROL MODULE
CRASH
SENSOR
SIGNAL
AMPLIFICATION
CIRCUIT
OUTPUT
CONTROL
CIRCUIT
CRASH
SENSOR
B6U0810S006

Table of Contents