EasyManua.ls Logo

Dräger Primus Infinity Empowered - Gas Flow Diagram

Dräger Primus Infinity Empowered
277 pages
Print Icon
To Next Page IconTo Next Page
To Next Page IconTo Next Page
To Previous Page IconTo Previous Page
To Previous Page IconTo Previous Page
Loading...
Instructions for use Primus Infinity Empowered SW 4.5n 27
Overview
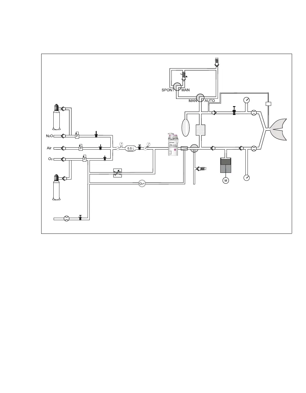
Gas flow diagram
A N2O cylinder
B O
2 cylinder
C Gas inlet valves
D Auxiliary O2 flow tube (optional)
E Flow control
F O
2 emergency delivery
G Flow control
H O
2-Flush
I Breathing bag
J Vaporizer
K APL valve
L Anesthetic gas receiving system AGS
M Absorber
N Exp. valve
O PEEP/P
MAX
P Sample line
Q P
AW sensor
R Exp. flow sensor
S Gas measurement
T Insp. valve
U Insp. flow sensor
V Mechanical pressure gauge (optional)
W Piston pump ventilator
X Ext. fresh-gas outlet (optional)
100
A
B
C
E
D
F
G
H
I
J
K
L
O
P
M
N
X
W
V
U
T
R
S
Q

Table of Contents

Other manuals for Dräger Primus Infinity Empowered

Related product manuals