EasyManua.ls Logo

Mazda 6 2002 - Page 655

Mazda 6 2002
1187 pages
Print Icon
To Next Page IconTo Next Page
To Next Page IconTo Next Page
To Previous Page IconTo Previous Page
To Previous Page IconTo Previous Page
Loading...
P98
TROUBLESHOOTING (ABS/TCS/DYNAMIC STABILITY CONTROL)
DSC
.
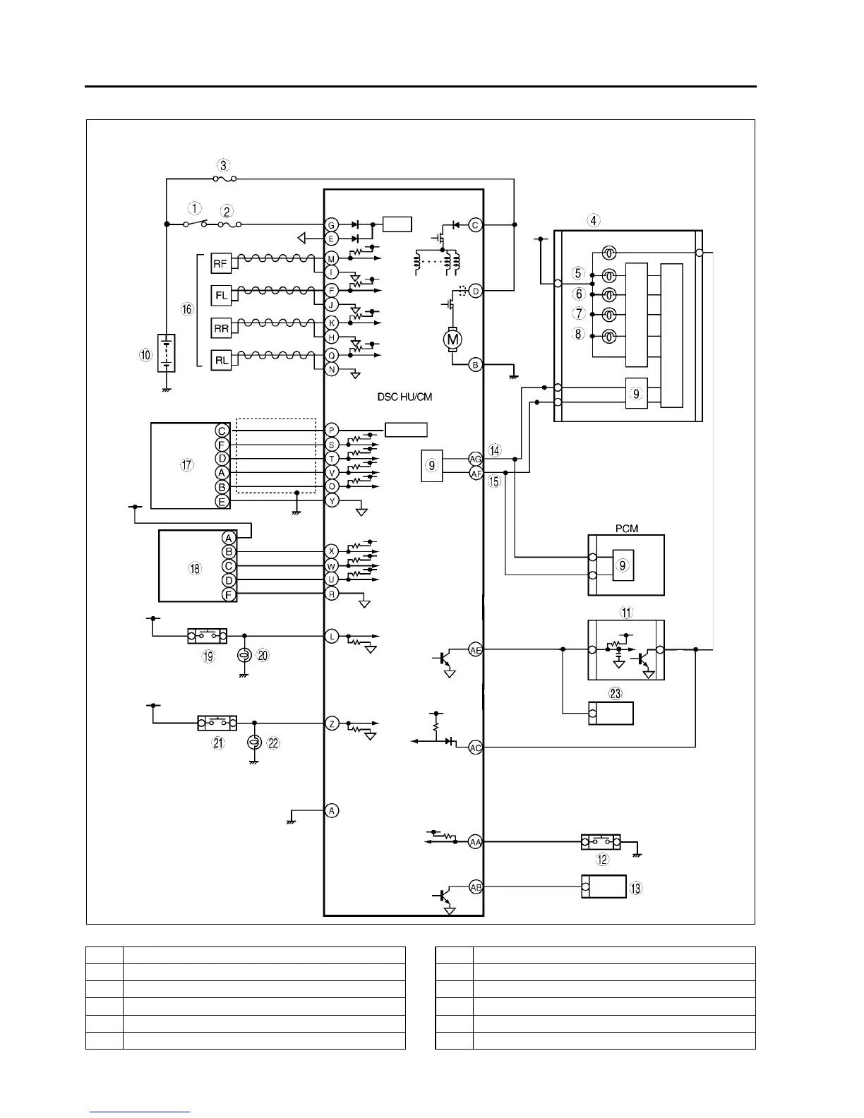
A6E6920T005
1 IG switch
2 SUS 15A fuse
3 ABS 60 A fuse
4Meter
5 ABS warning light
6 Brake system warning light
7 DSC OFF light
8 DSC indicator light
9CAN driver
10 Battery
11 Cruise actuator
12 DSC OFF switch

Table of Contents

Related product manuals