EasyManua.ls Logo

Mazda Mazda6 - Page 477

Mazda Mazda6
909 pages
Print Icon
To Next Page IconTo Next Page
To Next Page IconTo Next Page
To Previous Page IconTo Previous Page
To Previous Page IconTo Previous Page
Loading...
K262
AUTOMATIC TRANSAXLE
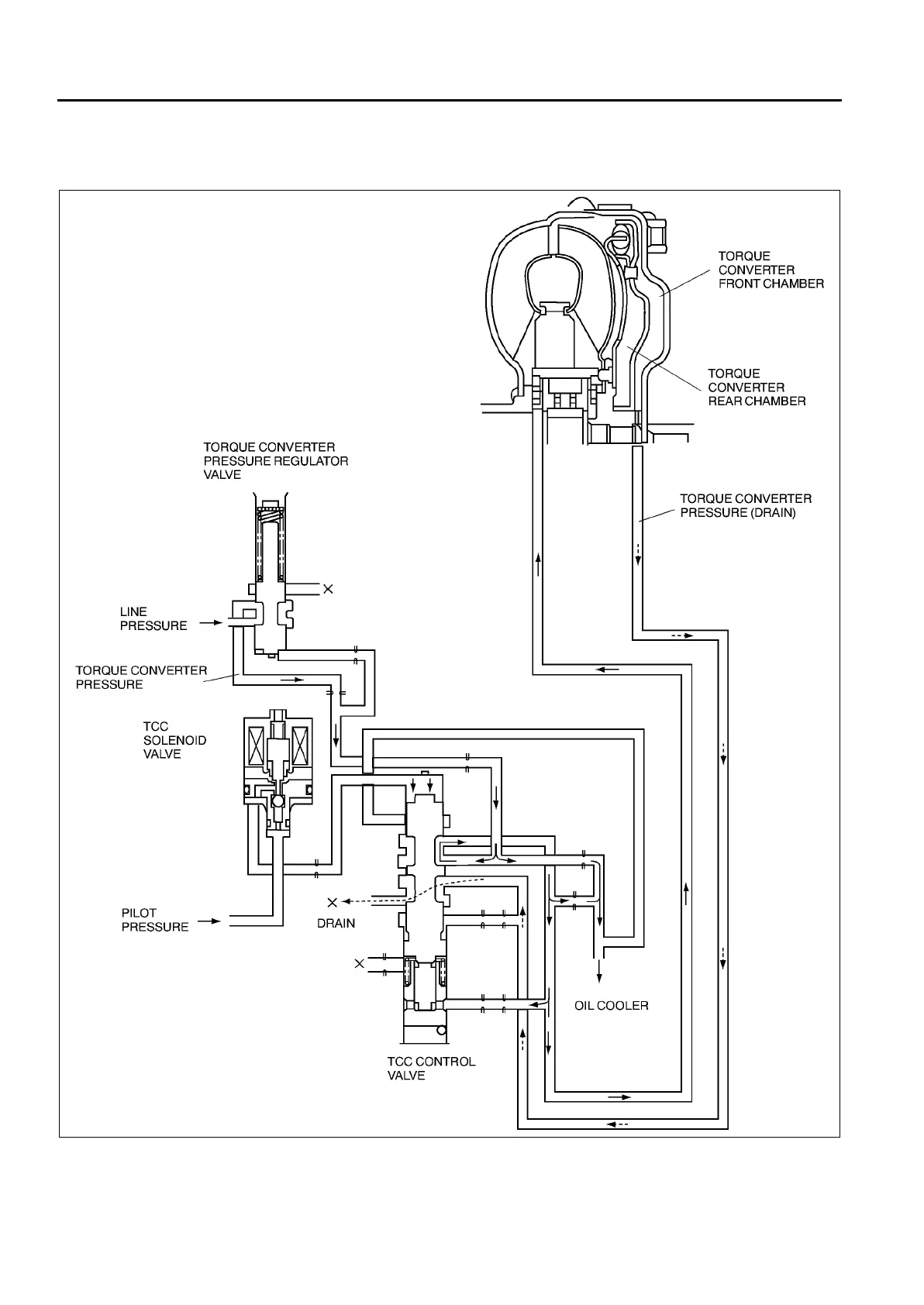
Torque converter clutch (TCC) engaging operation
The TCM determines smooth TCC operation. It sends an ON signal to the TCC solenoid valve to push the TCC
control valve to the down side. Consequently, the hydraulic pressure applied to the torque converter front
chamber is drained through the TCC control valve, engaging torque converter clutch.
Coast TCC
Even when the accelerator pedal is released in the TCC range at high speeds, the TCC remains engaged to
prevent repetition of TCC engagement/release by depressing/releasing the accelerator pedal, as well as
reducing shock during the operation.
AMU0517S042

Table of Contents

Related product manuals