EasyManua.ls Logo

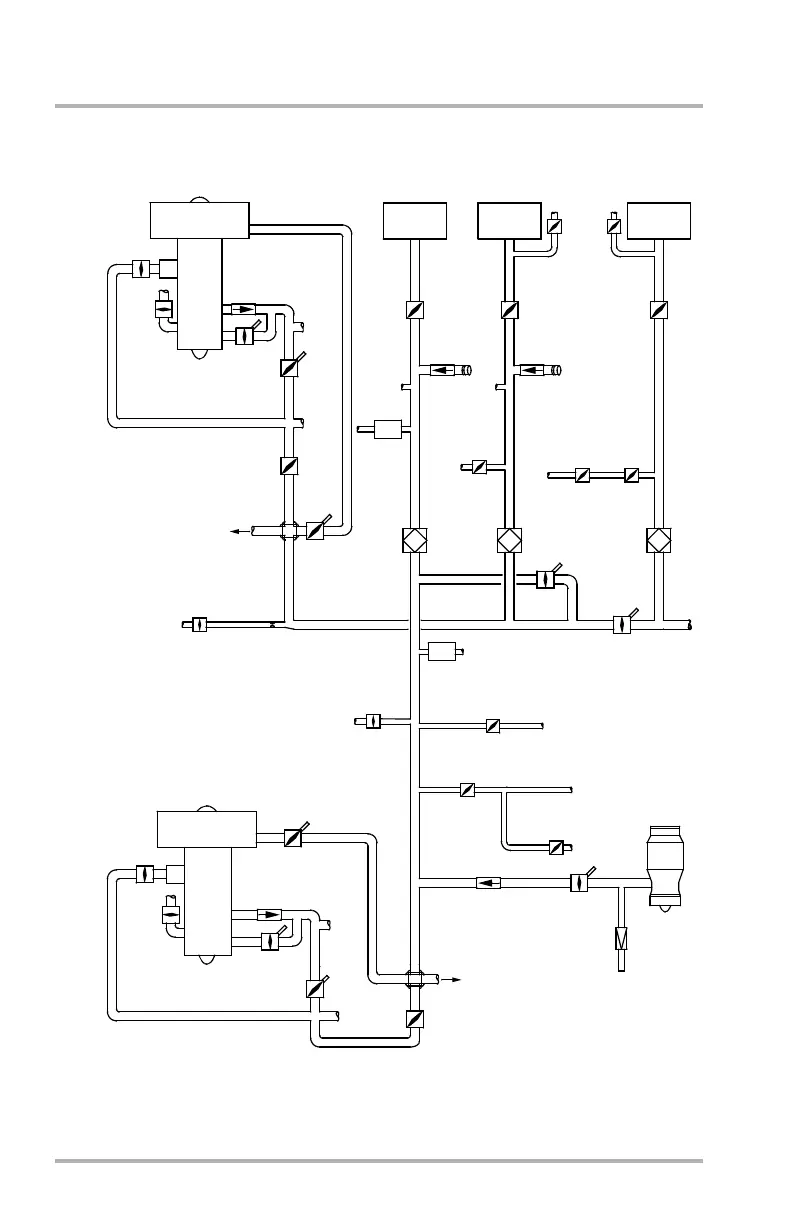
KLM MD-11 - Pneumatic System Valve Diagram - GE Engine

KLM MD-11
888 pages
Print Icon
To Next Page IconTo Next Page
To Next Page IconTo Next Page
To Previous Page IconTo Previous Page
To Previous Page IconTo Previous Page
Loading...
MD-11 Flight Crew Operations Manual
k
Air -
Functional Schematic
Air.50.2
Pneumatic System Valve Diagram - GE Engine
STARTING
COWL
ANTI-
ICING
LP BLEED
CHECK VALVE
STARTING
LP BLEED
CHECK VALVE
8TH STAGE
OVERBOARD
OVER
PRESSURE
VALVE
LEFT WING
LEFT WING
SHUT-OFF
VALVE
MANIFOLD
FAILURE
ORIFICE
HORIZONTAL
STABILIZER
ANTI-ICE
OVER
PRESSURE
VALVE
OVERBOARD
APU/
LP BLEED
CHECK VALVE
VALVE
APU
SURGE
RELIEF
VALVE
OVERBOARD
APU
CARGO HEATING
PRESS REG VALVE
AIR
CONDITIONING
VALVE
GROUND
PNEUMATIC
CONNECTOR
GROUND
PNEUMATIC
CONNECTOR
ISOLATION
VALVE
1-2
ISOLATION
VALVE
1-3
VALVE/
FILTER
POTABLE
WATER
CARGO
OZONE
CONVERTER
POTABLE
WATER
8TH STAGE
LOADING
FAN AIR
VALVE
PACK 2
PACK 1
14TH STAGE
14TH STAGE
TO ENGINE 3
CENTER CARGO
HEATING
COWL
ANTI-
ICING
NOTE:
HORIZ
STAB
ANTI-ICE
SHUT-OFF
VALVE
PACK 3
FLOW
CONTROL
VALVE
TRIM AIR
PRESSURE
REG VALVE
FLOW
CONTROL
OZONE
CONVERTER
PACK 2
FLOW
CONTROL
VALVE
VALVE
FAN
AIR
OZONE
CONVERTER
AIR
CONDITIONING
PACK 1
AIR
CONDITIONING
PACK 3
11TH STAGE
GE HIGH BYPASS
FAN JET ENGINE
11TH STAGE
GE HIGH BYPASS
FAN JET ENGINE
LB1-3-0213C
APU LOAD
PRESS
REG
VALVE
CARGO
AFT
VENT
VALVE/
FILTER
LOADING
CARGO
ENGINE 3
SIMILAR TO
ENGINE 1
THRUST
REV
HB BLEED
CONTROL
VALVE
PRESS
REG
VALVE
THRUST
REV
BLEED AIR
PRECOOLER
CARGO COMPT
TEMP CONT VALVE
THRUST
REV
PRESS
REG
VALVE
THRUST
REV
HB BLEED
CONTROL
VALVE
ANTI-ICE
CARGO JET PUMP
SHUT-OFF VALVE
AFT GALLEY
VENTILATION
ANTI-ICE
BLEED
October 02, 2006

Table of Contents