EasyManua.ls Logo

KLM MD-11 - Cargo and Galley Ventilation and Heat - Passenger

KLM MD-11
888 pages
Print Icon
To Next Page IconTo Next Page
To Next Page IconTo Next Page
To Previous Page IconTo Previous Page
To Previous Page IconTo Previous Page
Loading...
MD-11 Flight Crew Operations Manual
k
Air -
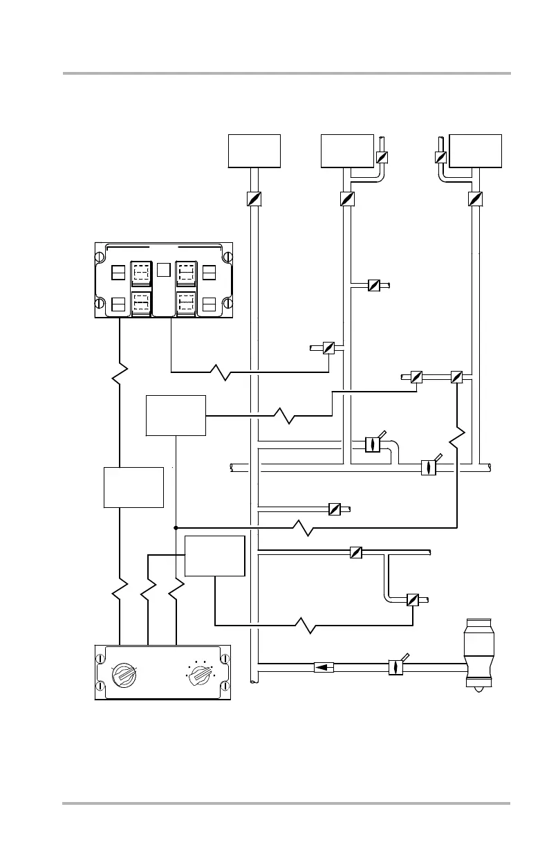
Functional Schematic
Air.50.7
Cargo and Galley Ventilation and Heat - Passenger
PRESS REG
VALVE
APU
CARGO FIRE
FWD
AGENT
DISCH
MANUAL
TEST
AFT
HEAT
SMOKE
FWD1
LOW
TEST
AFT1
LOW
FWD
FLOW
DISAG
OFF
FWD2
LOW
AFT 2
AGENT
DISCH
HEAT
SMOKE
LOW
DISAG
OFF
FLOW
AFT
PRESS REG
VALVE
FWD/CTR GALLEY
FWD COMPT
TEMPERATURE
CONTROLLER
CARGO TEMP
FWD
LO
HI
AFT
COLD
HOT
OFF
AIR
CONDITIONING
PACK 2
PACK 2
FLOW
CONTROL
VALVE
AIR
CONDITIONING
PACK 1
PRESS REG
VALVE
AFT CARGO
VENT
VENTILATION
AIR
CONDITIONING
PACK 3
FWD CARGO
HEATING
ISOLATION
VALVE
1-2
FWD
CARGO
TEMP
CONT
ISOLATION
VALVE 1-3
CARGO COMPT
TEMP CONT VALVE
AFT BULK CARGO
COMPT HEATING
CARGO
HEATING
PRESS REG
VALVE
APU
LP BLEED
CHECK VALVE
FLOW
CONTROL
VALVE
PACK 1
FLOW
CONTROL
VALVE
PACK 3
OFF
MISCELLANEOUS
SYSTEMS
CONTROLLER
AFT GALLEY
VENTILATION
CENTER
CARGO
HEATING
TEMPERATURE
CONTROLLER
AFT COMPT
VALVE
CARGO JET
TRIM AIR
PRESSURE
REG VALVE
PUMP SHUT-OFF
APU LOAD
BLEED VALVE
DB1-2-1659A
October 02, 2006

Table of Contents