EasyManua.ls Logo

Ashida ADR233B - Inrush Blocking

Default Icon
479 pages
Print Icon
To Next Page IconTo Next Page
To Next Page IconTo Next Page
To Previous Page IconTo Previous Page
To Previous Page IconTo Previous Page
Loading...
ADR233B
Doc ID : ADR233B/IM/01
Ref ID : ADR233B/IM/PS
Rev No. : 05
Page No. : 136 of 479
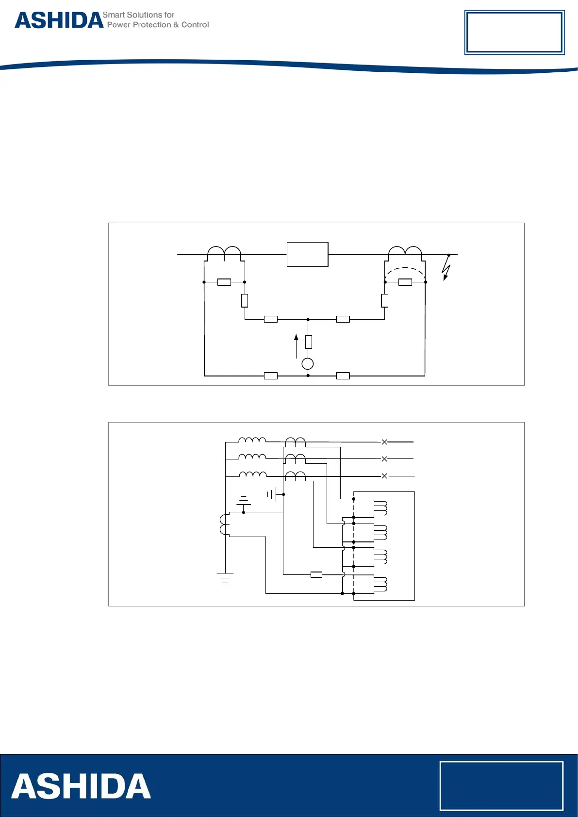
High impedance principle
High impedance schemes are used in a differential configuration, where one current transformer
is completely saturated and the other CTs are healthy.
In ADR233B relay, REF CT can be connected to either with the W1 winding or W2 winding high
impedance REF.
The following settings are used to High impedance REF protection.
Isr> Current relay setting.
Protected
Circuit
Healthy CT
Saturated CT
Zm
Zm
R
L
R
L
R
L
R
L
R
RCT
1
RCT
2
A
-
G
Figure 12: High Impedance Scheme Principle
R
S
A
B
C
E/ F
Input
Phase CT
Neutral CT
Figure 13: High Impedance REF connection
4.8 Inrush Blocking
An electric distribution Transformer circuit experiences a magnetizing inrush current as soon as
circuit breaker closed; this high current can cause over current or Earth fault Elements to
operate unnecessarily. The ADR233B relay provide “2H BLK” (2nd Harmonic Blocking) function
to avoid the mal-operation of the relay when Transformer circuit experiences a inrush current.

Table of Contents

Related product manuals