EasyManua.ls Logo

Bosch VLS 5140 - 9 Hydraulik; Hebebühnen ohne Radfreiheber; Hebebühnen mit Radfreiheber; Notabsenkung

Bosch VLS 5140
Print Icon
To Next Page IconTo Next Page
To Next Page IconTo Next Page
To Previous Page IconTo Previous Page
To Previous Page IconTo Previous Page
Loading...
1 689 978 572 2014-06-06| Robert Bosch GmbH
30 | VLS 5140 | Hydraulikde
9. Hydraulik
9.1 Hebebühnen ohne Radfreiheber
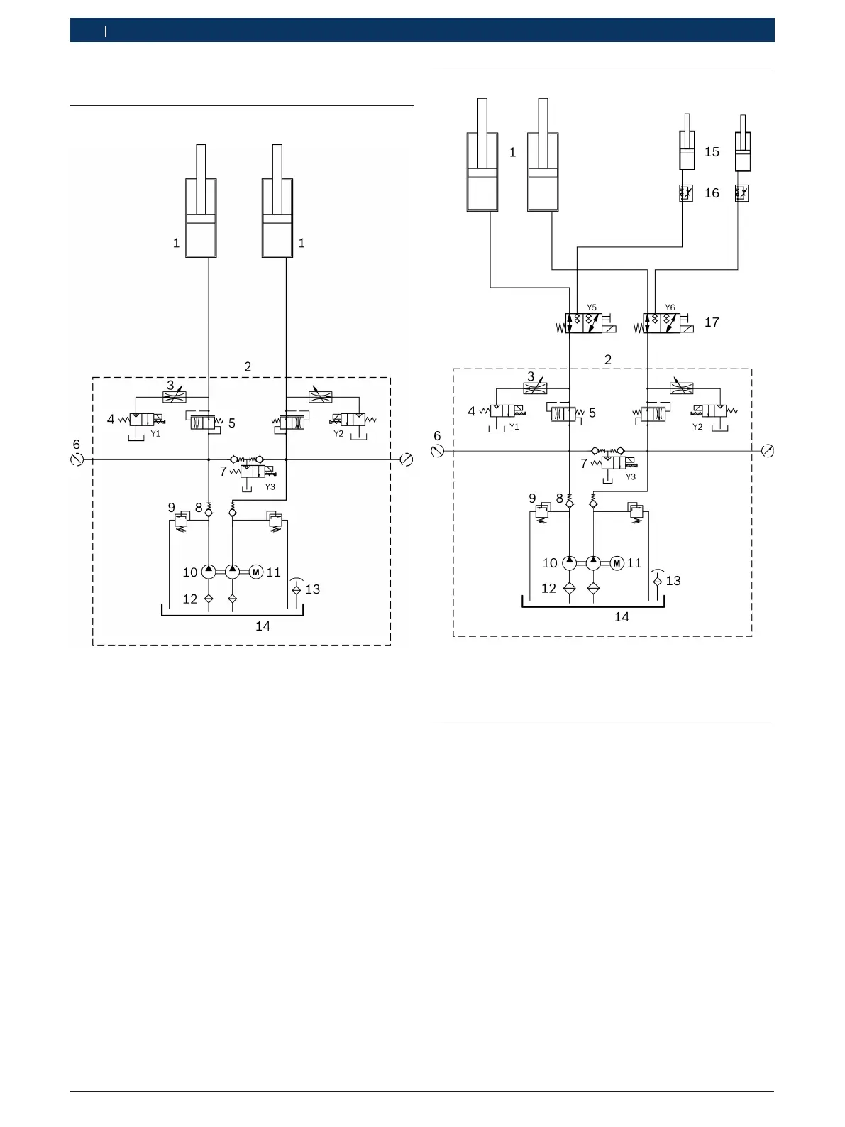
Fig. 36: Hydraulikplan
1 Hydraulikzylinder für Fahrschiene
2 Hydraulikaggregat (Anschlüsse G1/2")
3 Senkdrossel
4 Bypass-Ventil (2/2-Wege-Sitzventil, 24 V AC, 20 l/min)
5 Stromregelventil (eingestellt auf 6 l/min)
6 Anschluss für Druckmessung (G1/4")
7 Senkventil (2/2-Wege-Sitzventil, 24 V AC, 20 l/min)
8 Rückschlagventil
9 Druckbegrenzungsventil (eingestellt auf 360 bar)
10 Doppelzahnradpumpe (330 bar, 5 l/min)
11 Elektromotor (5.5 kW, 3000 U/min)
12 Ansaugfilter
13 Einfüll-Entlüfterdeckel
14 Ölbehälter (nutzbares Tankvolumen 12 l)
9.2 Hebebühnen mit Radfreiheber
Fig. 37: Hydraulikplan (mit Radfreiheber)
15 Hydraulikzylinder für Radfreiheber
16 Drossel-Rückschlagventil
17 Umschaltventil Fahrschiene/Radfreiheber (3/2-Wege-Ventil)
9.3 Notabsenkung
Bei einem Stromausfall kann ein angehobenes Fahrzeug
mittels einer Notabsenkung abgesenkt werden.
! Eine Notabsenkung darf nur von speziell geschultem
Personal durchgeführt werden.
1. Eine zweite Person zur Überwachung hinzuziehen.
2. Absetzklinke blockieren, damit sie während des
Absenkvorgangs nicht in die Verzahnung einrasten
kann.
3. Frontblech der Bedieneinheit abschrauben.
4. Vergewissern, dass sich keine Personen oder Gegen-
stände im Gefahrenbereich befinden.
5. Drehknopf am Senkventil Y3 vorsichtig aufdrehen.
Hebebühne senkt sich.
6. Drehknopf am Senkventil Y3 nach dem Absenkvor-
gang wieder zudrehen.

Table of Contents

Related product manuals