EasyManua.ls Logo

Bosch VLS 5140 - 9 Hydraulika; Zvedací Plošiny Bez Přízvedů; Zvedací Plošiny S Přízvedem; Nouzové Spuštění

Bosch VLS 5140
Print Icon
To Next Page IconTo Next Page
To Next Page IconTo Next Page
To Previous Page IconTo Previous Page
To Previous Page IconTo Previous Page
Loading...
1 689 978 572 2014-06-06| Robert Bosch GmbH
Hydraulika | VLS 5140 | 327 cs
9. Hydraulika
9.1 Zvedací plošiny bez přízvedů
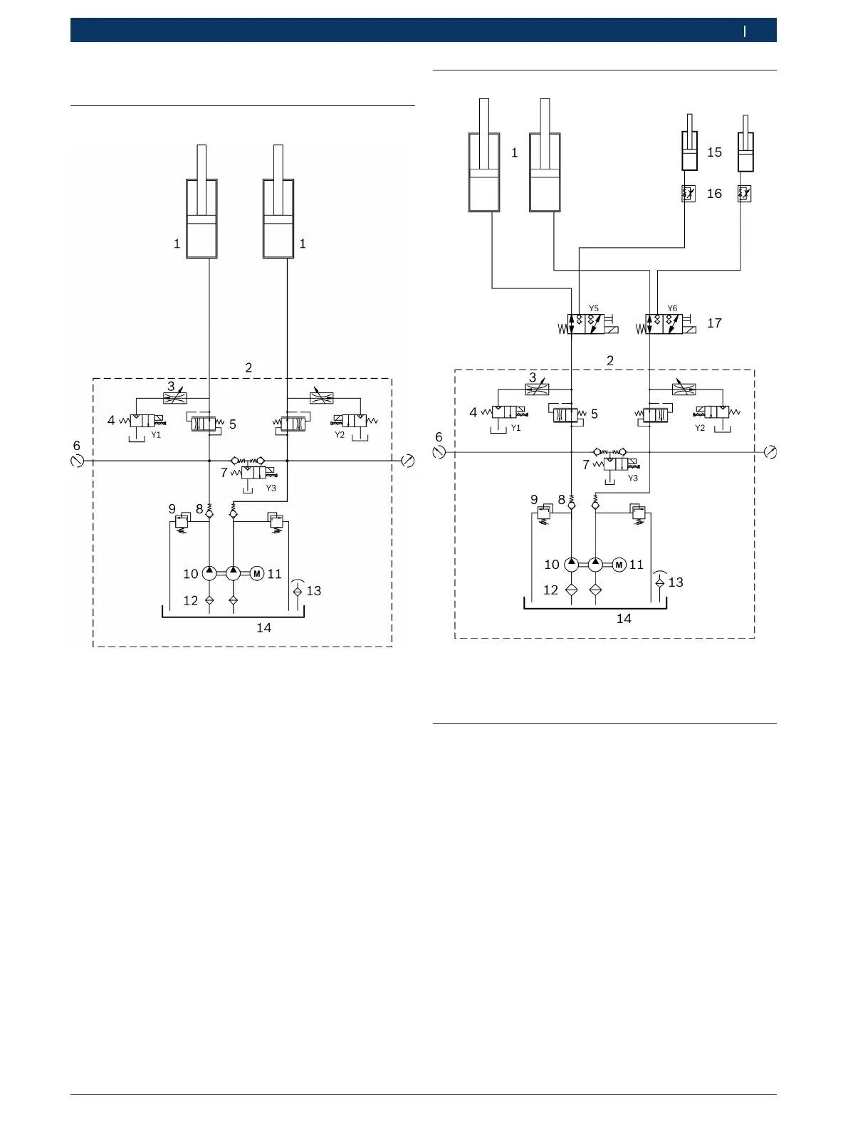
Obr. 36: Schéma hydrauliky
1 Hydraulický válec pro plošinu
2 Hydraulický agregát (přípojky G1/2")
3 Škrticí regulátor spouštění
4 Obtokový ventil (2/2-cestný kotoučový ventil, 24 V AC, 20 l/min)
5 Průtokový regulační ventil (nastaven na 6 l/min)
6 Přípojka pro měření tlaku (G1/4")
7 Ventil spouštění (2/2-cestný kotoučový ventil, 24 V AC, 20 l/min)
8 Zpětný ventil
9 Pojistný přetlakový ventil (nastaven na 360 bar)
10 Čerpadlo s ozubeným soukolím (330 bar, 5 l/min)
11 Elektromotor (5.5 kW, 3000 U/min)
12 Sací filtr
13 Plnicí-odvzdušňovací kryt
14 Olejová nádrž (užitný objem nádrže 12 l)
9.2 Zvedací plošiny s přízvedem
Obr. 37: Schéma hydrauliky (s přízvedy)
15 Hydraulický válec pro přízved
16 Škrticí zpětný ventil
17 Přepínací ventil plošina/přízved (3/2-cestný ventil)
9.3 Nouzové spuštění
Při výpadku proudu je možné zvednuté vozidlo spustit
pomocí nouzového spuštění.
! Nouzové spuštění smí provádět pouze speciálně
vyškolený personál.
1. Ke kontrole přivolejte druhou osobu.
2. Zablokujte snižovací západku, aby nemohlo během
spuštění dojít k jejímu zapadnutí do ozubení.
3. Odšroubujte čelní plech ovládací jednotky.
4. Ujistěte se, že se v nebezpečném prostoru nenachází
žádné osoby ani předměty.
5. Opatrně vytočte otočný knoflík na ventilu
spouštění Y3.
Zvedací plošina se spustí.
6. Otočný knoflík na ventilu spouštění Y3 po spuštění
opět zavřete.

Table of Contents