EasyManua.ls Logo

Bosch VLS 5140 - 9 Système Hydraulique; Ponts Élévateurs Sans Lève-Roues; Ponts Élévateurs Avec Lève-Roues; Abaissement Durgence

Bosch VLS 5140
Print Icon
To Next Page IconTo Next Page
To Next Page IconTo Next Page
To Previous Page IconTo Previous Page
To Previous Page IconTo Previous Page
Loading...
1 689 978 572 2014-06-06| Robert Bosch GmbH
98 | VLS 5140 | Système hydrauliquefr
9. Système hydraulique
9.1 Ponts élévateurs sans lève-roues
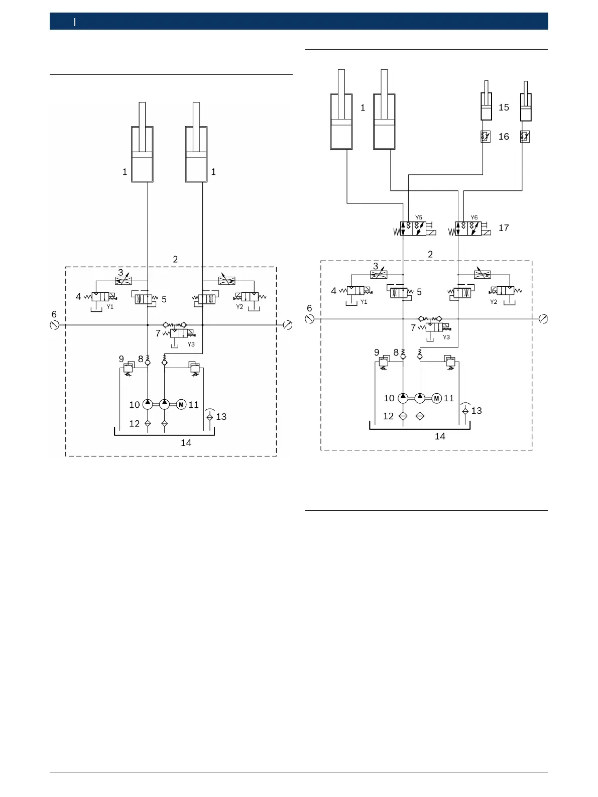
Fig. 36: Schéma hydraulique
1 Vérin hydraulique pour rail
2 Unité hydraulique (raccords G1/2")
3 Étranglement de descente
4 Vanne de dérivation (vanne à siège 2/2 voies, 24 V CA, 20l/min)
5 Régulateur de débit (réglé sur 6 l/min)
6 Raccord pour la mesure de la pression (G1/4")
7 Vanne de descente (vanne à siège 2/2 voies, 24 V CA, 20l/min)
8 Clapet de non-retour
9 Limiteur de pression (réglé sur 360bars)
10 Pompe à double engrenage (330bars, 5l/min)
11 Moteur électrique (5,5kW, 3000tr/min)
12 Filtre d’aspiration
13 Couvercle de remplissage et de purge d’air
14 Réservoir d’huile (volume du réservoir utilisable: 12l)
9.2 Ponts élévateurs avec lève-roues
Fig. 37: Schéma hydraulique (avec lève-roues)
15 Vérin hydraulique pour lève-roues
16 Clapet de non-retour avec étranglement
17 Vanne d'inversion rail/lève-roues (vanne 3/2 voies)
9.3 Abaissement d’urgence
En cas de coupure de courant, un véhicule levé peut
être abaissé à l'aide de l'abaissement d'urgence.
! Seul le personnel formé spécialement est autorisé
àeffectuer un abaissement d'urgence.
1. Une deuxième personne doit être présente pour
lasurveillance.
2. Bloquer le loquet de dépose pour qu'il ne puisse pas
se bloquer dans l'engrenage pendant le processus
d'abaissement.
3. Dévisser la tôle frontale de l'unité de commande.
4. S’assurer qu’aucune personne ou aucun objet ne se
trouve dans la zone de danger.
5. Ouvrir avec précaution le bouton de réglage sur la
vanne de descente Y3.
Le pont élévateur descend.
6. Refermer le bouton de réglage sur la vanne de des-
cente Y3 après le processus d'abaissement.

Table of Contents

Related product manuals