EasyManua.ls Logo

Bosch VLS 5140 - 9 Hidrolik; Tekerlek Krikosuz Oto Liftleri; Tekerlek Krikolu Oto Liftleri; Acil Indirme

Bosch VLS 5140
Print Icon
To Next Page IconTo Next Page
To Next Page IconTo Next Page
To Previous Page IconTo Previous Page
To Previous Page IconTo Previous Page
Loading...
1 689 978 572 2014-06-06| Robert Bosch GmbH
Hidrolik | VLS 5140 | 361 tr
9. Hidrolik
9.1 Tekerlek krikosuz oto liftleri
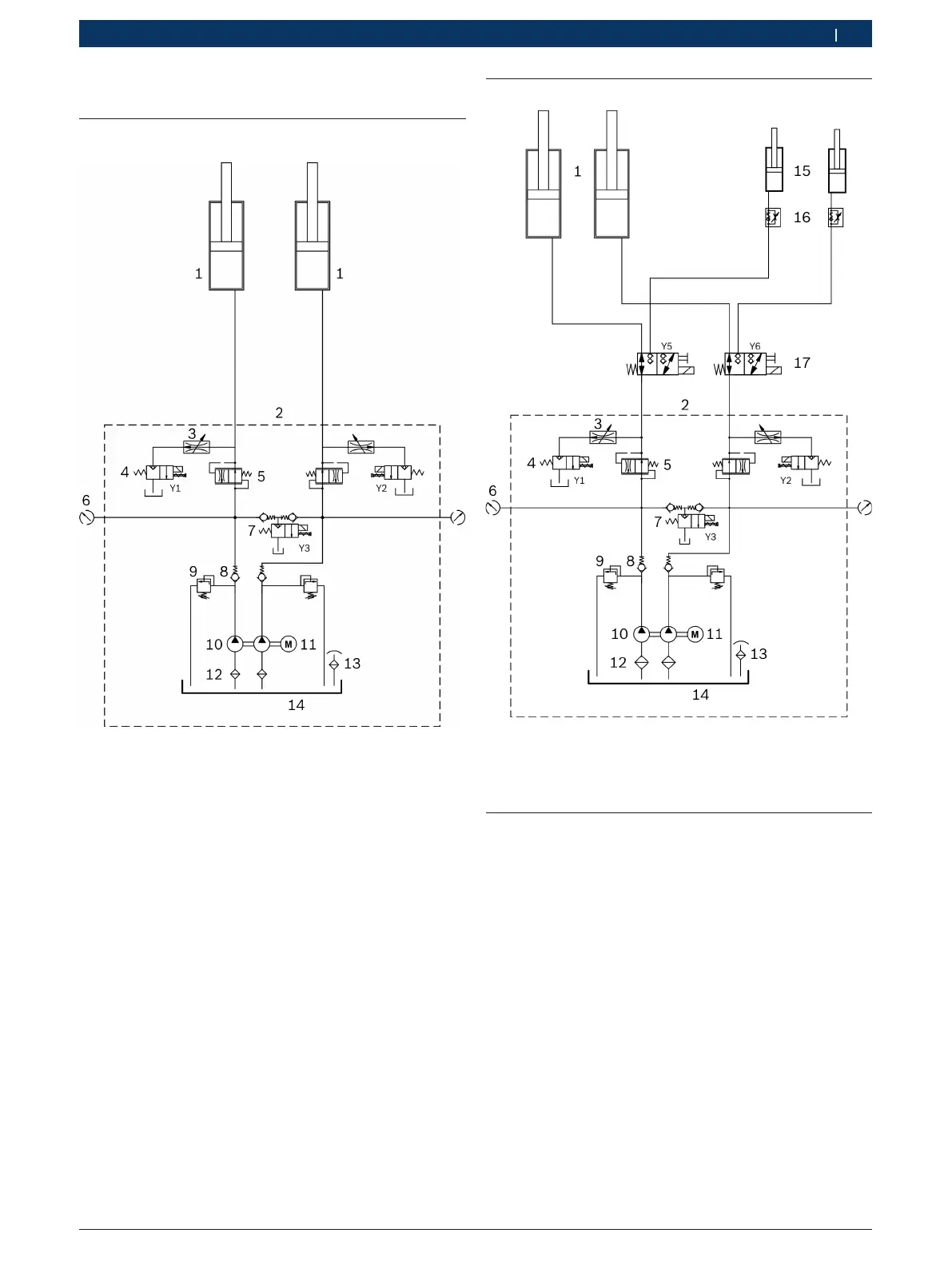
Şek. 36: Hidrolik plan
1 Kaldırma rayı için hidrolik silindir
2 Hidrolik ünite (bağlantılar G1/2")
3 Alçaltma boğucusu
4 Baypas valfı (2/2 yolu oturma valfı, 24 V AC, 20 l/dak)
5 Akış düzenleme valfı (6 l/dak değerine ayarlı)
6 Basınç ölçümü için bağlantı (G1/4")
7 Alçaltma valfı (2/2 yolu oturma valfı, 24 V AC, 20 l/dak)
8 Çek valf
9 Basınç sınırlama valfı (360 bar'a ayarlı)
10 Çift dişli pompa (330 bar, 5 l/dak)
11 Elektrikli motor (5.5 kW, 3000 d/dak)
12 Emme filtresi
13 Dolum-hava tahliye kapağı
14 Yağ haznesi (kullanılabilen depo hacmi 12 l)
9.2 Tekerlek krikolu oto liftleri
Şek. 37: Hidrolik planı (tekerlek krikolu)
15 Tekerlek krikosu için hidrolik silindir
16 Kısma/çek valfı
17 Kaldırma rayı/tekerlek krikosu anahtarlama valfı (3/2 yollu valf)
9.3 Acil indirme
Elektrik kesildiğinde, yükseltilmiş durumda olan bir araç
acil-indirme yoluyla alçaltılabilir.
! Acil indirme işlemi sadece özel eğitimini almış
personel tarafından gerçekleştirilecektir.
1. İkinci bir kişi nöbetçi olarak katılacaktır.
2. Oturtma mandalını bloke ederek, alçaltma işlemi
sırasında dişlere geçmesini önleyin.
3. Kumanda ünitesinin ön panelini sökün.
4. Tehlike bölgesinde hiç kimsenin veya hiçbir cismin
bulunmadığından emin olun.
5. Y3 alçaltma valfındaki döner düğmeyi dikkatle açın.
Oto lifti alçalır.
6. Y3 alçaltma valfındaki döner düğmeyi alçaltma
işleminden sonra yeniden kapatın.

Table of Contents

Related product manuals