EasyManua.ls Logo

YASKAWA GA700 - Page 96

YASKAWA GA700
1053 pages
Print Icon
To Next Page IconTo Next Page
To Next Page IconTo Next Page
To Previous Page IconTo Previous Page
To Previous Page IconTo Previous Page
Loading...
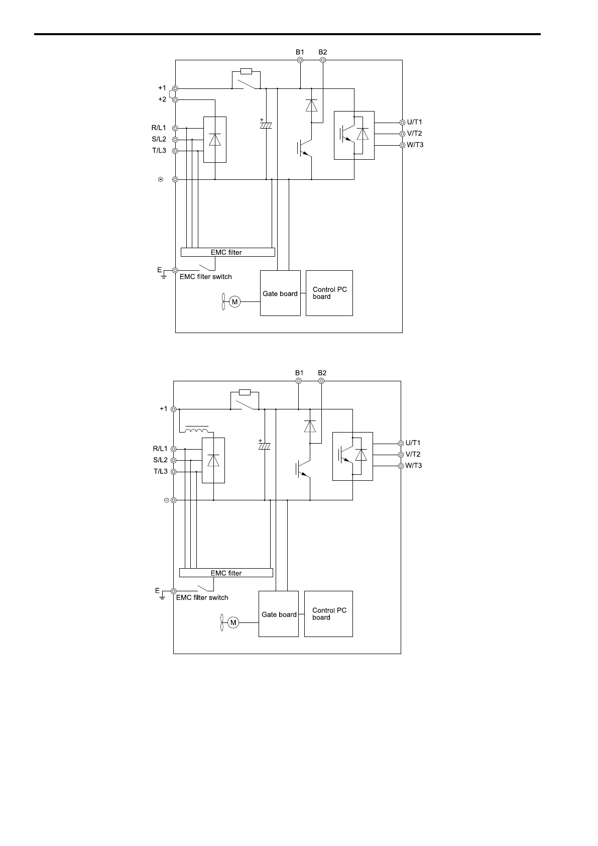
2.12 Main Circuit Wiring
96 YASKAWA ELECTRIC SIEP C710617 05F YASKAWA AC Drive GA700 Technical Manual
Figure 2.84 Drive Main Circuit Configuration
Figure 2.85 Drive Main Circuit Configuration

Table of Contents

Other manuals for YASKAWA GA700

Related product manuals