EasyManua.ls Logo

Bosch VLS 5140 - Page 404

Bosch VLS 5140
Print Icon
To Next Page IconTo Next Page
To Next Page IconTo Next Page
To Previous Page IconTo Previous Page
To Previous Page IconTo Previous Page
Loading...
1 689 978 572 2014-06-06| Robert Bosch GmbH
液压 | VLS 5140 | 395 cs
9. 液压
9.1 无车轮自由抬升器的升降台
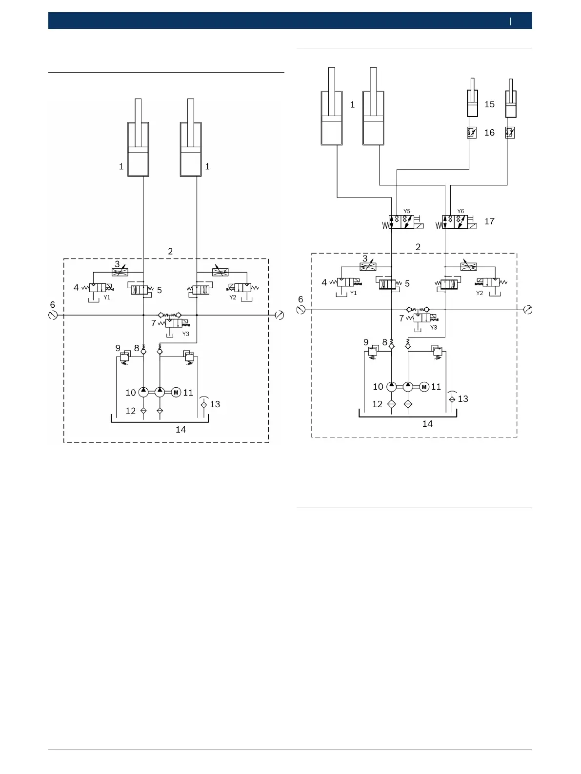
插图36: 液压管路图
1 用于行驶轨道的液压缸
2 液压机组(接口G1/2")
3 下降限制器
4 旁通阀(2/2路截止阀,24VAC,20l/min)
5 流量控制阀(设置到6l/min)
6 压力测量用接口(G1/4")
7 下降阀(2/2路截止阀,24VAC,20l/min)
8 止回阀
9 限压阀(设置到360bar)
10双齿轮泵(330bar,5l/min)
11电机(5.5kW,3000转/分钟)
12吸入过滤器
13填料通风盖
14油储罐(可用油箱体积12l)
9.2 带车轮自由抬升器的升降台
插图37: 液压装置管路图(带车轮自由抬升器)
15用于车轮自由抬升器的液压缸
16节流截止阀
17行驶轨道/车轮自由抬升器的换向阀(3/2路阀门)
9.3 紧急降落
停电时用紧急降落降低已抬升的车辆。
! 紧急降落只得由经过特殊培训的工作人员执行。
1. 添加第二人进行监督。
2. 锁住沉降手柄,使它在沉降过程中不卡入齿轮。
3. 拧下操作单元的前板。
4. 检查确认不再有人或物逗留在危险区域内。
5. 小心旋起下降阀Y3上的旋钮。
升降台下降。
6. 下降后重新旋上下降阀Y3上的旋钮。

Table of Contents

Related product manuals