EasyManua.ls Logo

Canberra Lynx - System Connections for a Detector

Canberra Lynx
227 pages
Print Icon
To Next Page IconTo Next Page
To Next Page IconTo Next Page
To Previous Page IconTo Previous Page
To Previous Page IconTo Previous Page
Loading...
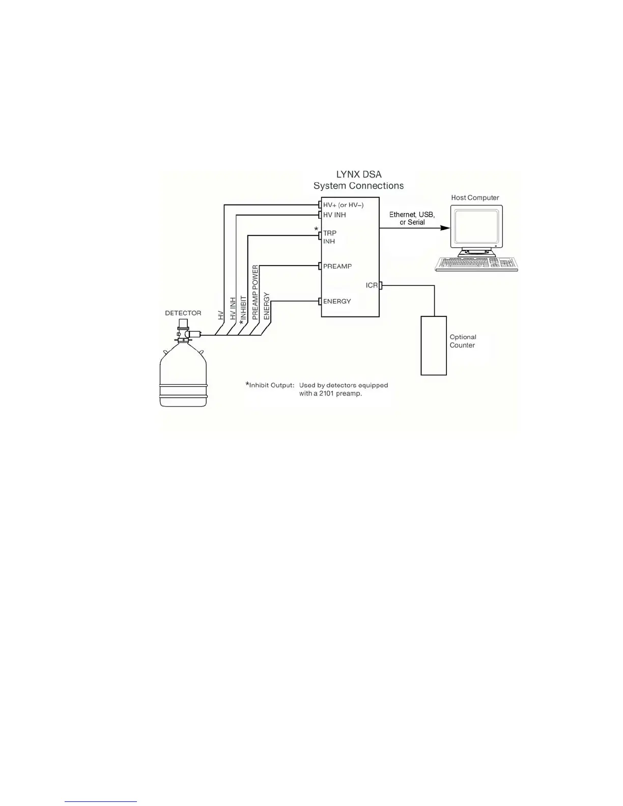
System Connections for a Detector
This describes a basic system consisting of a Lynx, a Canberra Germanium Detector
and its Preamplifier (or preamp) and a PC running Genie 2000 (Figure 47).
Your configuration may vary and can also require additional connections.
Basic Detector Setup using Lynx
A basic detector system (excepting the user interface and the Lynx' AC power adapter)
has four connecting cables: a 9-pin preamp power cable, an SHV-SHV cable, and
two BNC-BNC cables. A third BNC-BNC cable may also be required in some in
-
stances.
The detector cables mentioned in steps 1 and 2 will connect only to the
specified connectors on the preamp and the Lynx.
Both BNC cables for steps 3 and 4 have the same type of connector; either of
them can be used for the connection described.
System Connections for a Detector
User’s Manual 53
Figure 47 - Typical Lynx System Connections with a Detector

Table of Contents