EasyManua.ls Logo

Belarus 892 - Dosing Pump

Belarus 892
312 pages
Print Icon
To Next Page IconTo Next Page
To Next Page IconTo Next Page
To Previous Page IconTo Previous Page
To Previous Page IconTo Previous Page
Loading...
892-0000010B OM
121
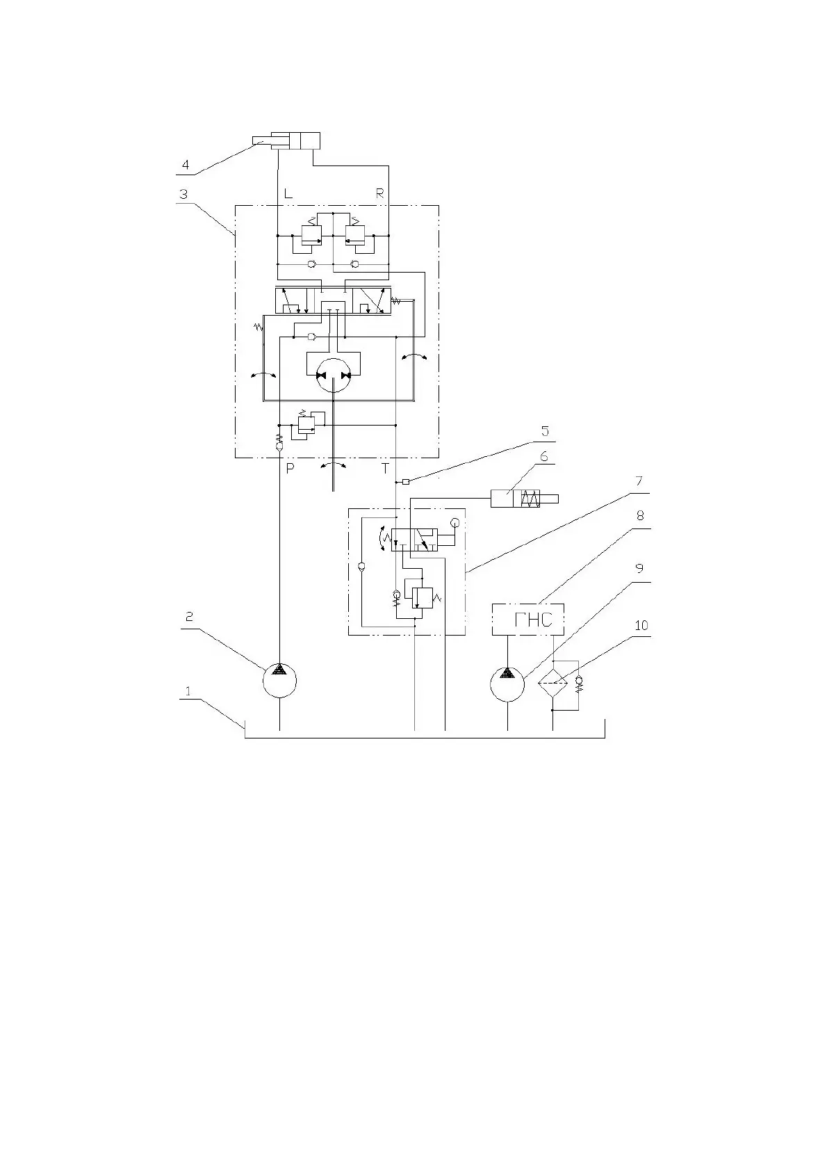
The hydraulic circuit diagram of the HSC of the BELARUS-892/892.2 tractors is shown in
Figure 3.10.2.
1 - combined oil tank for HLL and HSC; 2 - HSC feed pump; 3 - dosing pump; 4 -
steering hydraulic cylinder; 5 – sensor of emergency oil pressure in the HSC; 6 - differential
lock clutch; 7 - valve for locking the rear axle differential (with pedal control); 8 - HLL hydrau-
lic system; 9 - HLL pump; 10 - drain filter; Р - pressure hydraulic line; T - drain hydraulic line;
L - hydraulic line of the left turn; R - hydraulic line of the right turn.
Figure 3.10.2 Hydraulic circuit diagram of the HSC of the BELARUS-892/892.2 trac-
tors with differential lock valve.
3.10.2 Dosing pump
The dosing pump is gerotor-type with an "open center" and no reaction on the steer-
ing wheel. It includes housing 10 (Figure 3.10.3), pumping unit I, distributor II, two anti-shock
valves 7, safety valve 6, two anti-vacuum valves 8 and check valve 9.
The gerotor pumping unit I consists of stator 1, attached to housing 10, and rotating
rotor 2 connected to spool 3 through cardan shaft 4.
Distributor II consists of sleeve 5, a set of leaf springs 11 and spool 3 connected to
the end of the steering column drive shaft with its splines.
The check valve ensures the operation of the dosing pump in a manual control mode
as a manual pump when the feed pump is not running.

Table of Contents

Related product manuals