EasyManua.ls Logo

Mazda 2002 6 - Page 694

Mazda 2002 6
1248 pages
Print Icon
To Next Page IconTo Next Page
To Next Page IconTo Next Page
To Previous Page IconTo Previous Page
To Previous Page IconTo Previous Page
Loading...
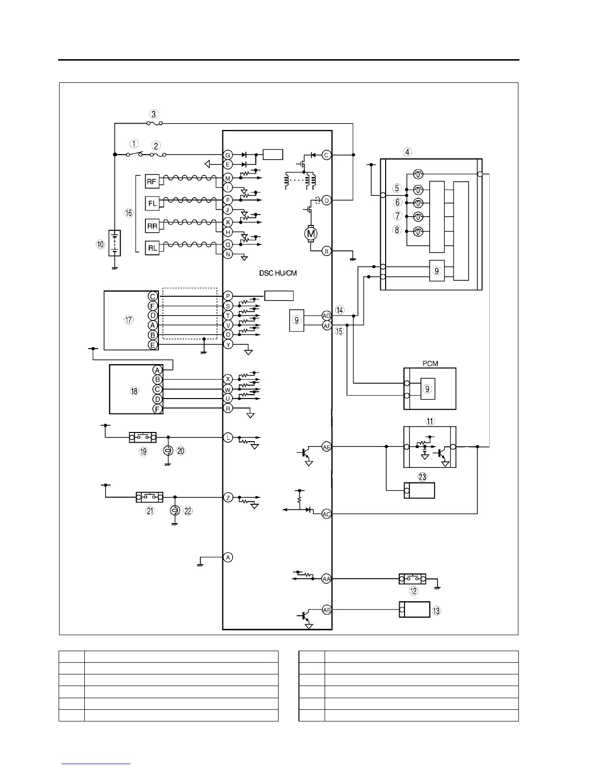
P98
TROUBLESHOOTING (ABS/TCS/DYNAMIC STABILITY CONTROL)
DSC
.
A6E6920T005
1 IG switch
2SUS 15A fuse
3 ABS 60 A fuse
4Meter
5 ABS warning light
6 Brake system warning light
7 DSC OFF light
8 DSC indicator light
9CAN driver
10 Battery
11 Cruise actuator
12 DSC OFF switch

Table of Contents