EasyManua.ls Logo

GE Mark VIeS - SRLY + WROF Fused in Series; SRLY + WROF Isolated Contact Voltage Feedback; Fused in Series

GE Mark VIeS
486 pages
Print Icon
To Next Page IconTo Next Page
To Next Page IconTo Next Page
To Previous Page IconTo Previous Page
To Previous Page IconTo Previous Page
Loading...
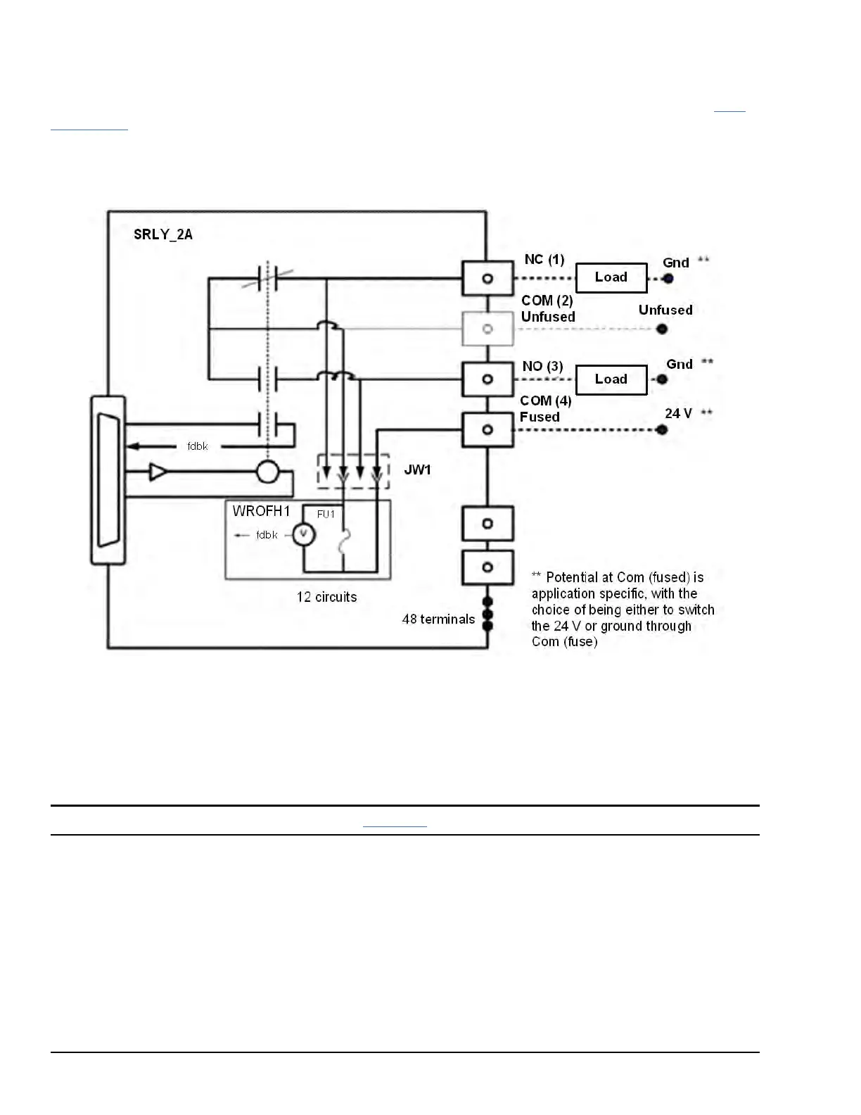
6.8.2.3 SRLY + WROF Fused in Series
Option board IS400WROFH1A adds an optional fuse in series with the COM connection for each relay by using the SOL
terminal in place of COM. Isolated voltage sensing that is not polarity sensitive is provided for each fuse. Refer to the SRLY
Compatibility table for compatible applications. IS400WROFH1A has default fuse values of 3.15 A.
With the original application for this board, each relay output has a fuse in series with power applied from an external source.
In the following figure, connector JW2 and its connections to JA1 are omitted for clarity. Fuses FU1 through FU12 are
associated with relay circuits 1 through 12 respectively.
Fused in Series
6.8.2.4 SRLY + WROF Isolated Contact Voltage Feedback
With the alternate application of this board, if the fuse is removed from a circuit, the isolated voltage detector remains. The
fourth terminal may now be wired to either the NC or NO terminal to provide isolated contact voltage feedback. I/O pack
firmware has a configuration option to turn off fuse blown alarm generation for a given relay if it is being used in this fashion.
Note The fourth screw is Vsense. Refer to the section Installation.
166 GEH-6855_Vol_II GEH-6855_Vol_II Mark VIeS Functional Safety Systems Volume II
Public Information

Table of Contents

Related product manuals