EasyManua.ls Logo

GE Mark VIeS - SRLYS2 A + WROB Circuitry

GE Mark VIeS
486 pages
Print Icon
To Next Page IconTo Next Page
To Next Page IconTo Next Page
To Previous Page IconTo Previous Page
To Previous Page IconTo Previous Page
Loading...
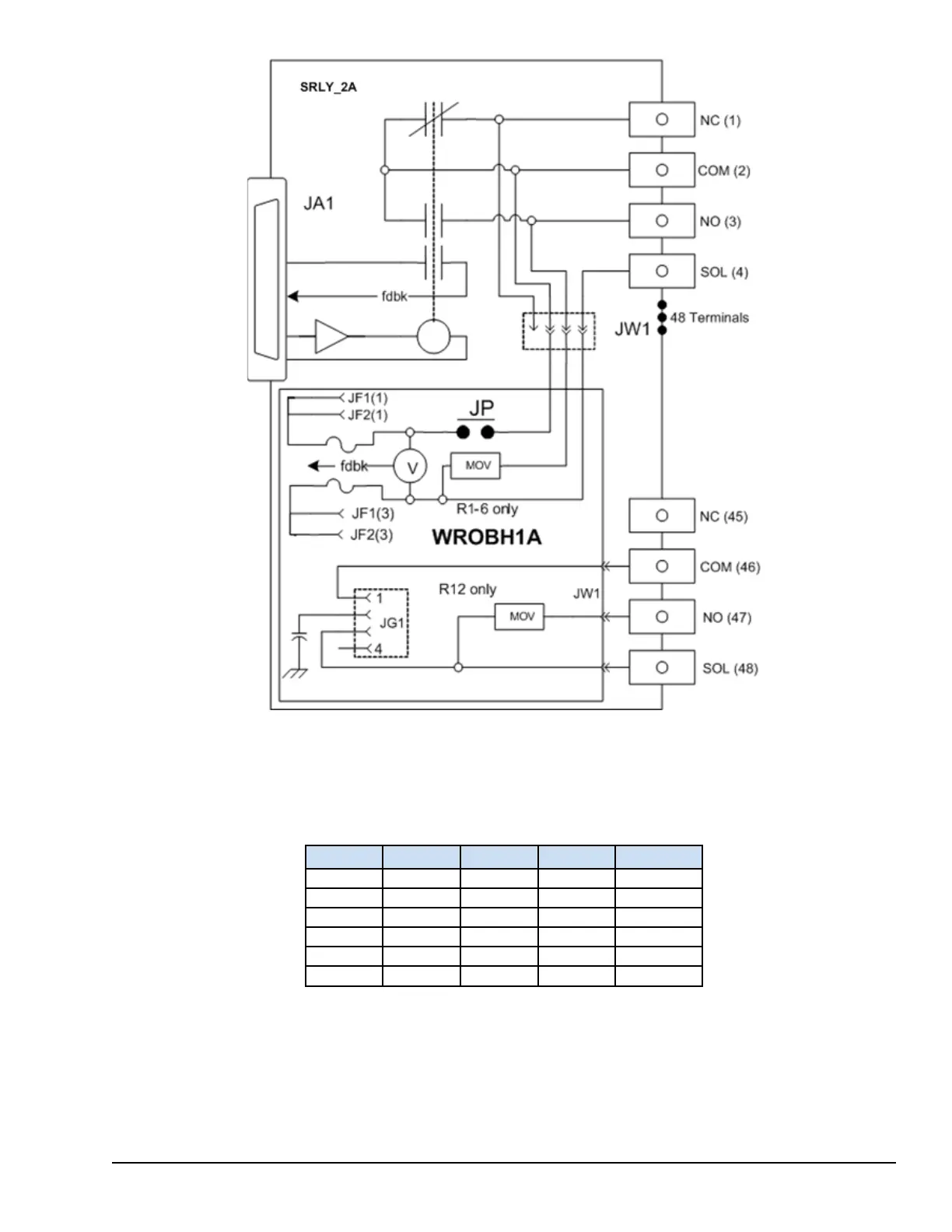
SRLYS2A + WROB Circuitry
Both sides of the power distribution on relays 1-6 are fused allowing the board to be used in systems where dc power is
floating with respect to earth. Fuse voltage feedback is compatible with 24 V, 48 V, and 125 V dc applications as well as 120
V and 240 V ac applications.
The following table lists the relationship between fuses, jumpers, relays, and terminals.
Relay +Fuse -Fuse Jumper Terminals
1 FU7 FU1 JP1 1-4
2 FU8 FU2 JP2 5-8
3 FU9 FU3 JP3 9-12
4 FU10 FU4 JP4 13-16
5 FU11 FU5 JP5 17-20
6 FU12 FU6 JP6 21-24
YDOA Discrete Output Modules GEH-6855_Vol_II System Guide 165
Public Information

Table of Contents

Related product manuals