EasyManua.ls Logo

Honeywell HC900 - Figure 112 TCPW Function Block Example

Honeywell HC900
456 pages
To Next Page IconTo Next Page
To Next Page IconTo Next Page
To Previous Page IconTo Previous Page
To Previous Page IconTo Previous Page
Loading...
Function Blocks
TCPW Function Block
Revision 11 HC900 Hybrid Control Designer Function Block Reference Guide 399
2/07
Example
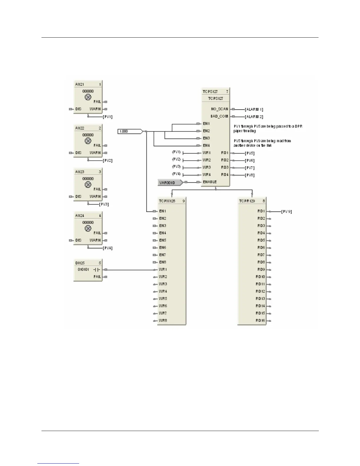
HFigure 112 shows a Function Block Diagram using Modbus/TCP function blocks.
Figure 112 TCPW function block example

Table of Contents

Other manuals for Honeywell HC900

Related product manuals