EasyManua.ls Logo

Siemens SIMATIC S7-1200 - Page 491

Siemens SIMATIC S7-1200
1614 pages
To Next Page IconTo Next Page
To Next Page IconTo Next Page
To Previous Page IconTo Previous Page
To Previous Page IconTo Previous Page
Loading...
Extended instructions
9.8 Pulse
S7-1200 Programmable controller
System Manual, V4.2, 09/2016, A5E02486680-AK
491
Since the CTRL_PTO instruction only starts the PTO, the CTRL_PTO instruction finishes
immediately. As a result, the BUSY output never turns on. The DONE output comes on as
long as no error occurs. If an error is detected, the ERROR parameter is set to TRUE, and
the STATUS parameter contains a condition code.
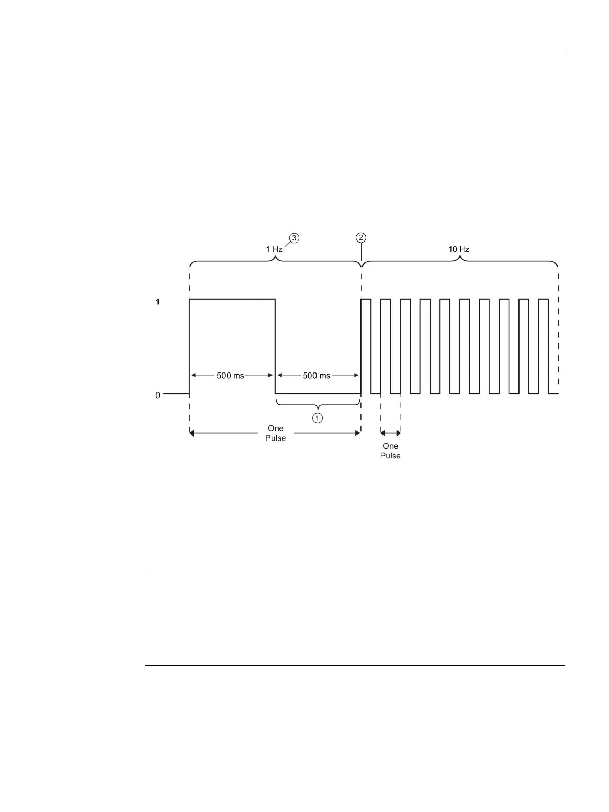
When the user enables the CTRL_PTO instruction with a given frequency, the S7-1200
outputs a pulse train at that given frequency. The user can change the desired frequency at
any time. When the frequency is changed, the S7-1200 finishes the current pulse prior to
changing frequency to the new desired frequency. For example, if the desired frequency is 1
Hz (which takes 1000ms to complete) and the user changes the frequency to 10 Hz after
500ms, the frequency changes at the end of the 1000ms time period.
The user changes the frequency to 10 Hz after 500 ms.
The 1 Hz pulse must finish before the frequency can change to the new 10 Hz frequency.
1 Hz corresponds to 1000 ms
The pulse generator hardware object has the following restriction: Only one instruction can
use the pulse generator as PTO, and the hardware configuration editor manages the use of
the pulse generator. Other instructions that try to access that PTO return an error: "0x8090"
(Pulse generator with the specified hardware ID is in use).
Note
Digital I/O points assigned to PWM and PTO cannot be forced
The digital I/O points used by the pulse width modulation (PWM) and pulse train output
(PTO) devices are assigned during device configuration. When digital I/O point addresses
are assigne
d to these devices, the values of the assigned I/O point addresses cannot be
modified by the Watch table force function.

Table of Contents

Other manuals for Siemens SIMATIC S7-1200

Related product manuals