EasyManua.ls Logo

Crown RC 5500 series - Event Code 300

Crown RC 5500 series
691 pages
To Next Page IconTo Next Page
To Next Page IconTo Next Page
To Previous Page IconTo Previous Page
To Previous Page IconTo Previous Page
Loading...
ELECTRICAL
Event Code 300
246
M4.8-1055-036
03 Rev. 10/09
Event Code 300
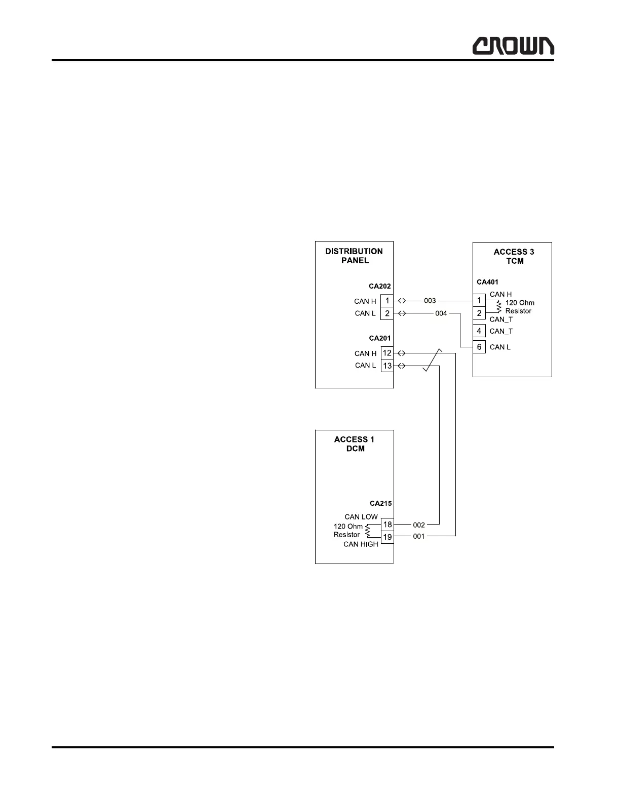
Loss of CAN communication from ACCESS 3 to
ACCESS 1.
This is an ACCESS 3 check (watchdog) event. It can
occur during key up initialization, during standby (line
contactor open) or during operation of the vehicle.
Step 1: Check for loose power cable connections on
ACCESS 3. If connections are tight, proceed to Step 2.
Step 2: Check CAN communication path. With key off,
check resistance across CA201 pins 12 and 13, which
are located on the distribution panel. Correct measure-
ment across pins 12 and 13 is 60 ohm.
If: 60 ohm.
Then CAN communication line is good. Pro-
ceed to Step 4.
If: Approximately 120 ohm.
Then proceed to Step 3.
Step 3: Connection between ACCESS 1 and
ACCESS 3 has been interrupted. Check for loose con-
nection at CA401 pins 1 and 6 on ACCESS 3 or CA215
pins 18 & 19 on back of ACCESS 1.
If: Connections are loose.
Then tighten, re-key truck and monitor opera-
tion.
If: Connections correct.
Then proceed to Step 4.
Step 4: Disconnect CA215 from ACCESS 1. On the
ACCESS 1 measure resistance across CA215 pins 18
& 19 (CAN low and CAN high). The correct measure-
ment is approximately 120 ohm.
If: 118 to 122 ohm.
Then proceed to Step 4.
If: Resistance out of range.
Then replace ACCESS 1.
Step 4: Disconnect CA401 on ACCESS 3. Place a
jumper between CA401-2 and CA401-4 on
ACCESS 3. Measure the resistance across CA401
pins 6 and 1.
If: 118 to 122 ohm.
Then proceed to Step 5.
If: Resistance out of range.
Replace ACCESS 3.
Step 5: Check CAN Low line for continuity from CA401
pin 6 harness connection to CA215 pin 18 harness
connection. Check CAN High line for continuity from
CA401 pin 1 to CA215 pin 19.
If: High resistance or open circuit is detected.
Then open or short circuit has occurred. Trace
wiring and repair/replace as necessary.
Figure 15742-01
Crown 2007 PF15665-36 Rev. 10/09

Table of Contents

Related product manuals