EasyManua.ls Logo

Crown RC 5500 series - Power Cable - AC Lift (Euro Trucks)

Crown RC 5500 series
691 pages
To Next Page IconTo Next Page
To Next Page IconTo Next Page
To Previous Page IconTo Previous Page
To Previous Page IconTo Previous Page
Loading...
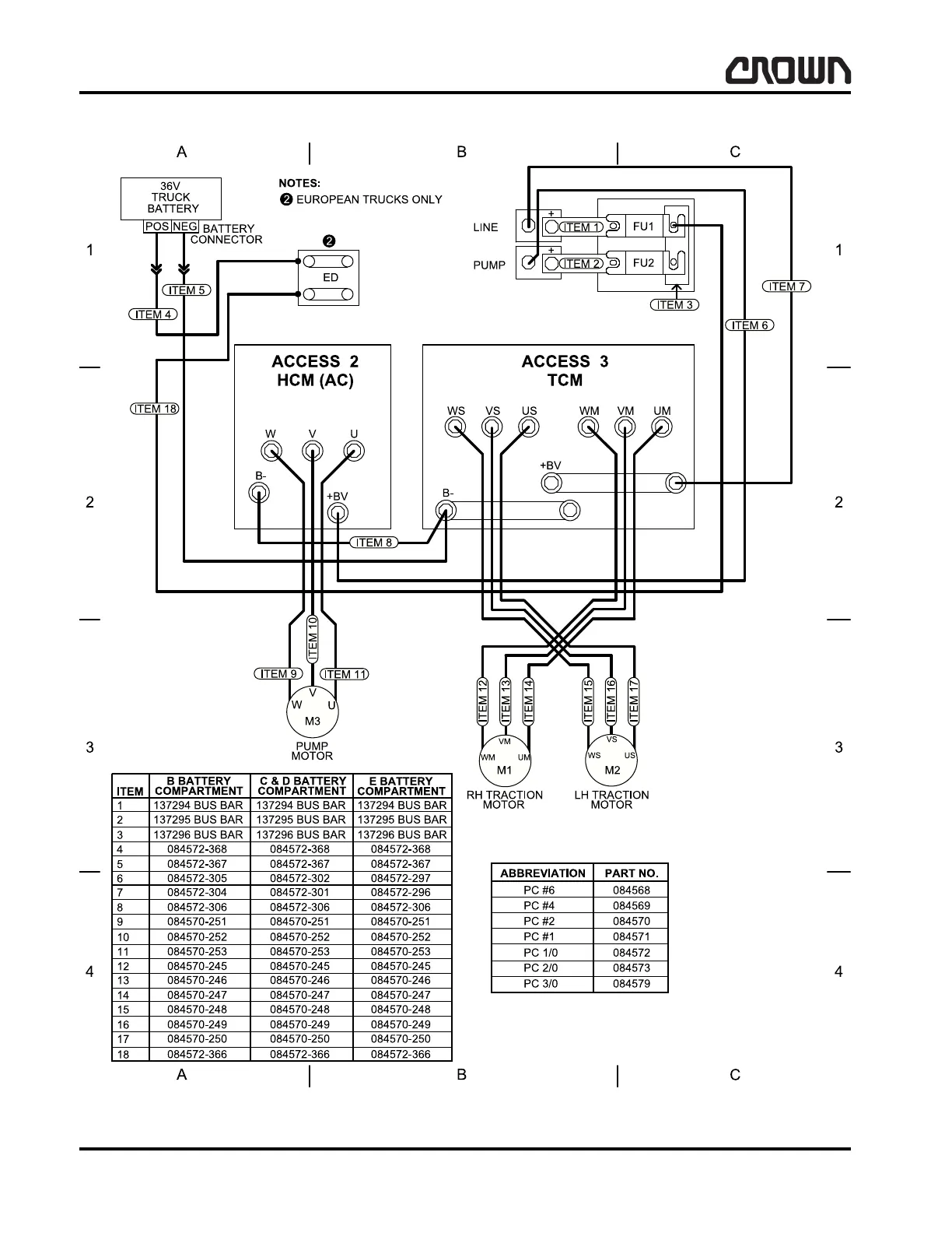
WIRING DIAGRAMS
Power Cable - AC Lift (Euro Trucks)
410
DIA-1055-018
02 Rev. 4/09
Power Cable - AC Lift (Euro Trucks)
138556 D sh 2
Crown 2006 PF15338-18 Rev. 4/09

Table of Contents

Related product manuals