EasyManua.ls Logo

Crown RC 5500 series - Event Code 726

Crown RC 5500 series
691 pages
To Next Page IconTo Next Page
To Next Page IconTo Next Page
To Previous Page IconTo Previous Page
To Previous Page IconTo Previous Page
Loading...
ELECTRICAL
Event Code 726
278
M4.8-1055-068
03 Rev. 10/09
Event Code 726
CAN Communication Time Out between ACCESS 7
and ACCESS 2 or ACCESS 3.
Lost CAN communication (SDO) between ACCESS 7
and either ACCESS 2 or ACCESS 3.
Step 1: Check for other event codes and investigate
them first.
If: No other event codes.
Then proceed to Step 2.
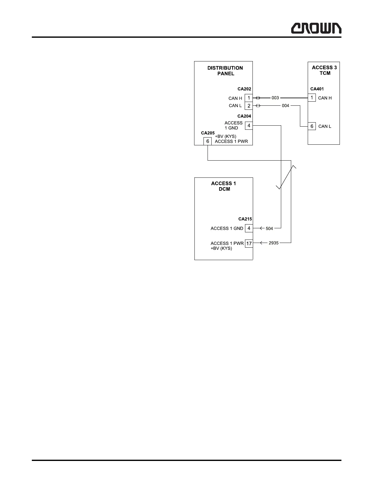
Step 2: Verify ACCESS 2 and 3 remain powered at
time of code.
If: Not powered.
Then trace/repair power supply wiring to
CA215-17 (+) and CA215-4 (-).
If: ACCESS 2 & 3 remain powered.
Then proceed to Step 3.
Step 3: Key OFF truck and check CAN high and low
lines with DVOM for proper resistance at harness
CA401-1 and CA401-6, should be approximately 60
ohm.
If: 0 ohm.
Then a short exists between CAN high and
CAN low. Check wiring and repair.
If: 60 ohm.
Then CAN line is correct. Replace ACCESS 3
if code continues.
If: Greater than 60 ohm.
Then check wiring for open or bad connection.
If OK then replace ACCESS 3.
Event Code 727
ACCESS 7 Software Issue.
Step 1: Key down truck, then key-up.
If: Event code continues.
Then load current software into ACCESS 7.
If: Event code continues.
Then replace ACCESS 7.
Figure 16080
Crown 2007 PF15665-68 Rev. 10/09

Table of Contents

Related product manuals