EasyManua.ls Logo

Crown RC 5500 series - Power Cable - AC Lift W;Rapid Charge

Crown RC 5500 series
691 pages
To Next Page IconTo Next Page
To Next Page IconTo Next Page
To Previous Page IconTo Previous Page
To Previous Page IconTo Previous Page
Loading...
409
DIA-1055-017
02 Rev. 4/09
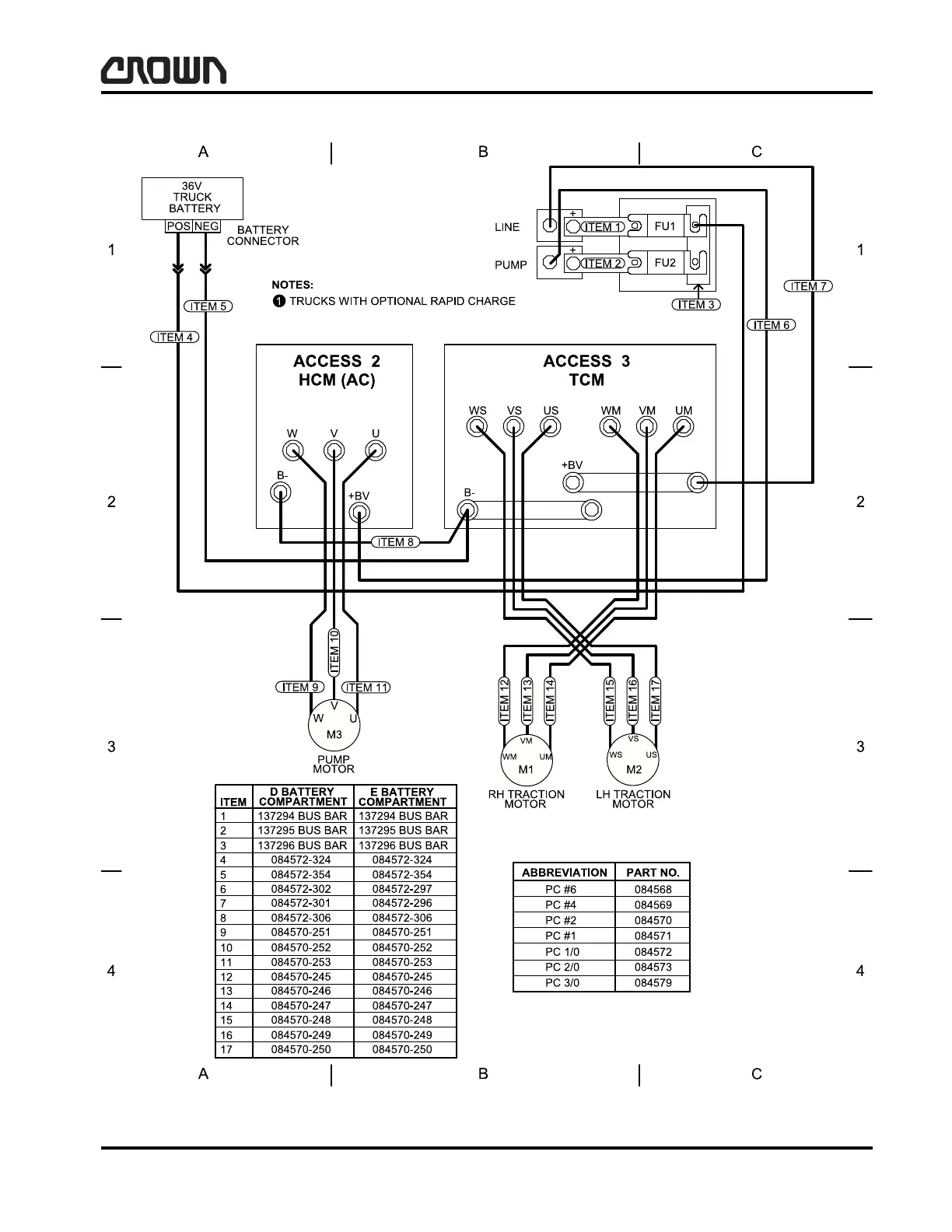
WIRING DIAGRAMS
Power Cable - AC Lift w/Rapid Charge
Power Cable - AC Lift w/Rapid Charge
138556 D sh 3
Crown 2006 PF15338-17 Rev. 4/09

Table of Contents

Related product manuals