EasyManua.ls Logo

Mercury 305 CID - Page 419

Mercury 305 CID
967 pages
To Next Page IconTo Next Page
To Next Page IconTo Next Page
To Previous Page IconTo Previous Page
To Previous Page IconTo Previous Page
Loading...
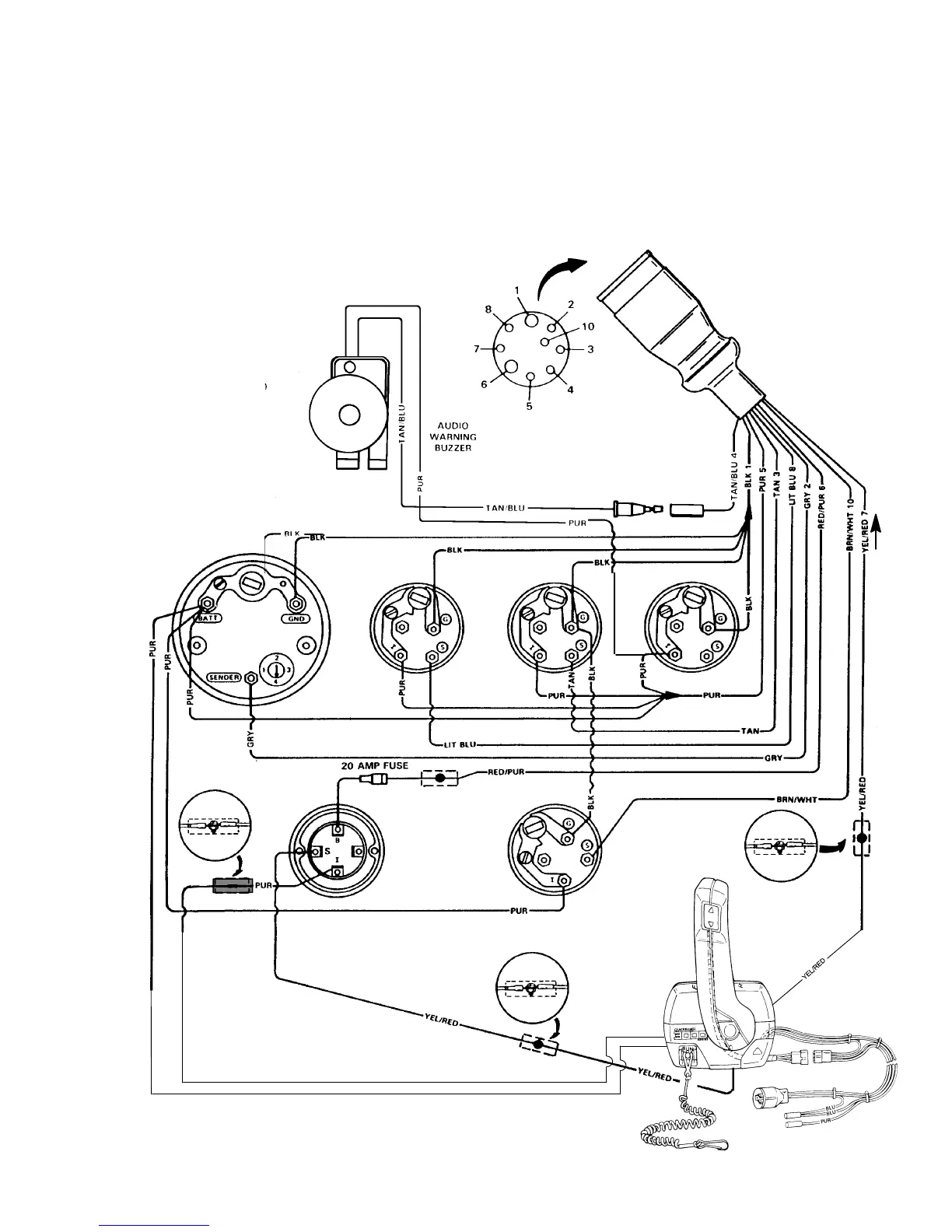
IGNITION
SWITCH
Tachometer
Oil
Pressure
Water
Temperature
Battery Meter
To Engine Harness
NOTE 1
TRIM
INDICATOR
NOTE 1
NOTE 1
NOTE 2
74046
WIRING DIAGRAMS - 4F-2590-823225--1 1096
MCM LATER STYLE CONTROLS AND AUDIO WARNING BUZZER
Refer to gauge manufacturers instructions for specific connections.
NOTE 1. Connect Wires Together with Screw and Hex
Nut; Apply Liquid Neoprene to Connection and
Slide Rubber Sleeve over Connection.
NOTE 2. Power for a Fused Accessory Panel May Be
Taken from This Connection. Load Must Not
Exceed 40 Amps. Panel Ground Wire Must Be
Connected to Instrument Terminal That Has an
8-Gauge Black (Ground) Harness Wire Con-
nected to it.

Table of Contents

Related product manuals