EasyManua.ls Logo

Mercury 305 CID - Page 420

Mercury 305 CID
967 pages
To Next Page IconTo Next Page
To Next Page IconTo Next Page
To Previous Page IconTo Previous Page
To Previous Page IconTo Previous Page
Loading...
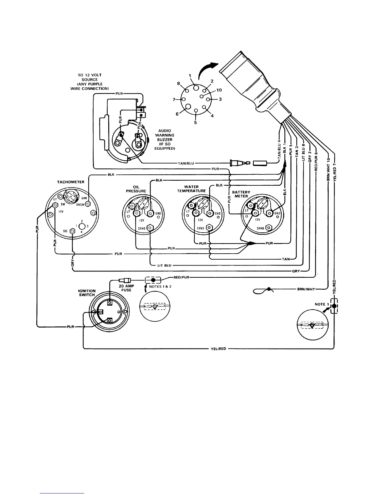
4F-26 - WIRING DIAGRAMS 90-823225--1 1096
MIE QUICKSILVER INSTRUMENTATION
EARLIER STYLE AUDIO WARNING BUZZER
72939
NOTE 1: Connect wires together with screw and hex nut. Apply Liquid Neoprene to connection and slide rubber
sleeve over connection.
NOTE 2: Power for a fused accessory panel may be taken from this connection. Load MUST NOT exceed
35-40 amps. Panel ground wire MUST BE connected to instrument terminal that has an 8 gauge black (Ground)
harness wire connected to it.
B
S
I

Table of Contents

Related product manuals