EasyManua.ls Logo

Fiat Brava - Explanation to Reading Wiring Diagram; Key to References

Fiat Brava
622 pages
Print Icon
To Next Page IconTo Next Page
To Next Page IconTo Next Page
To Previous Page IconTo Previous Page
To Previous Page IconTo Previous Page
Loading...
Electrical system
Wiring diagrams
Bravo-Brava ffi
TD
55.
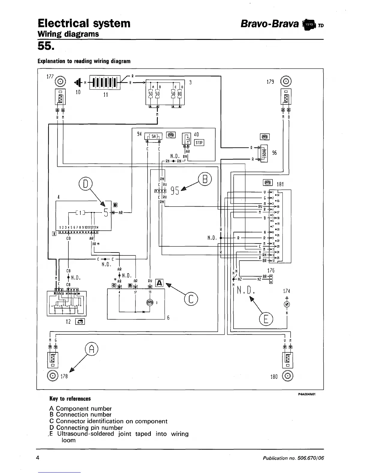
Explanation to reading wiring diagram
177 .
4HIIIIK'
n
10
R
n
R
>
11
50
50 50 80
12 3 4 5 6 7 8 91011121314
^^H^
CB
AM
!
II
-AR-
94
rpij
\MI
c
c
AR
AR*
•C-»- C
N.D.
CB
f N.D.
C
CB
AR
40
STOP
AR
RMI
■RN-»-RN-
RN
RU
*95
B
C
RU
RNl
MM.
HM
12 fa
+
N.D.
:
AR
AR RU
4 17 13
» 1
-W-
c
n
G
10) 178'
179 (0J
n
B
R
-6
-R -4
96
181
-RU
R
-*<
II -*11
-RN-*12
%
-BR-i«i3
-■•10
176
NZ-
-NZ
N.D.
174
u n
180 COj
Key to references
A Component number
B Connection number
C Connector identification on component
D Connecting pin number
,E Ultrasound-soldered joint taped into wiring
loom
4
Publication no. 506.670/06

Table of Contents

Related product manuals