EasyManua.ls Logo

Fiat Brava - Wiring Diagram of Fiat Code System (Diesel Versions)

Fiat Brava
622 pages
Print Icon
To Next Page IconTo Next Page
To Next Page IconTo Next Page
To Previous Page IconTo Previous Page
To Previous Page IconTo Previous Page
Loading...
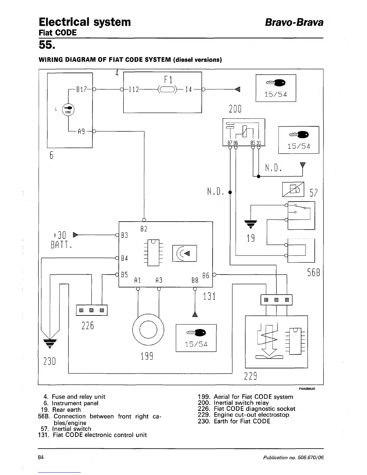
Electrical system Bravo-Brava
Fiat CODE
55.
WIRING DIAGRAM OF FIAT CODE SYSTEM (diesel versions)
4.
Fuse and relay unit 199. Aerial for Fiat CODE system
6. Instrument panel 200. Inertial switch relay
19.
Rear earth 226. Fiat CODE diagnostic socket
56B.
Connection between front right ca-
229
- Engine cut-out electrostop
bles/engine 230. Earth for Fiat CODE
57.
Inertial switch
131.
Fiat CODE electronic control unit
84
Publication no. 506.670/06

Table of Contents

Related product manuals