EasyManua.ls Logo

Fiat Brava - Wiring Diagram

Fiat Brava
622 pages
Print Icon
To Next Page IconTo Next Page
To Next Page IconTo Next Page
To Previous Page IconTo Previous Page
To Previous Page IconTo Previous Page
Loading...
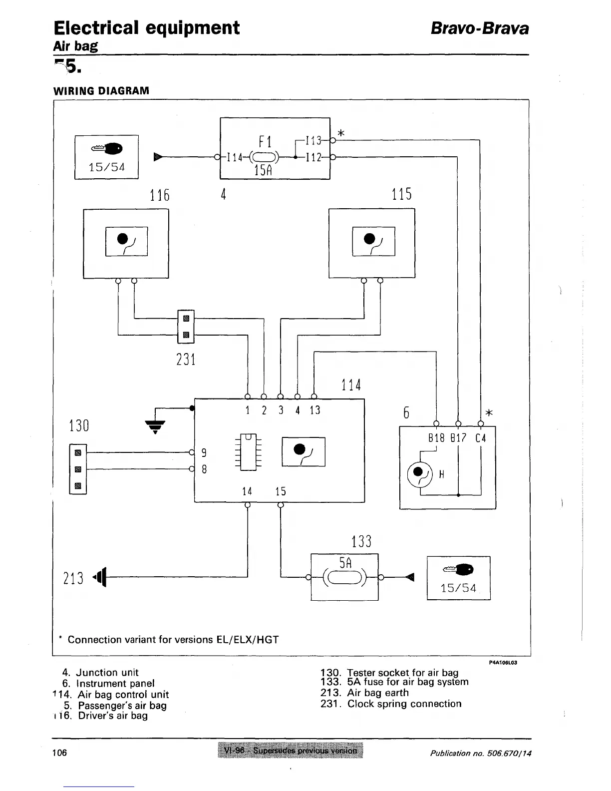
Electrical equipment
Air bag
Bravo-Btava
!
5.
WIRING DIAGRAM
^
116
Fl
c|-I14-(CD>
15A
-113
-112
4
115
*
B18
Bl? C4
213
«l|
Connection variant for versions EL/ELX/HGT
4.
Junction unit
6. Instrument panel
114.
Air bag control unit
5. Passenger's air bag
116.
Driver's air bag
130.
Tester socket for air bag
133.
5A fuse for air bag system
213.
Air bag earth
231.
Clock spring connection
106
VI-96 - Supersedes previous version
Publication
no. 506.670/14

Table of Contents

Related product manuals