EasyManua.ls Logo

Fiat Brava - Wiring Diagram of Fiat Code System (Petrol Versions)

Fiat Brava
622 pages
Print Icon
To Next Page IconTo Next Page
To Next Page IconTo Next Page
To Previous Page IconTo Previous Page
To Previous Page IconTo Previous Page
Loading...
Bravo-Btava
Electrical system
Fiat CODE
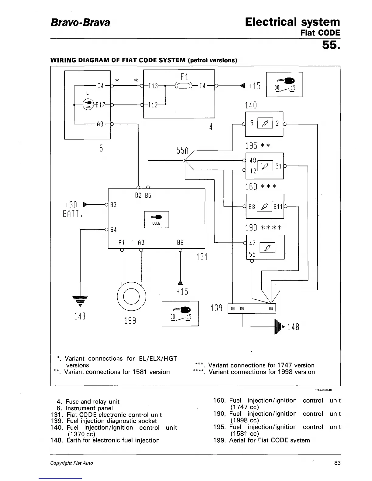
WIRING DIAGRAM OF FIAT CODE SYSTEM (petrol versions)
55.
■C4-
* *
£>
cl
+
30
BATT.
148
B17-
■fi9->
B3
B4
Al
"TT
-113-
-112-
d
d
B2
B6
CODE
A3
TT
199
Fl
<0>-
14
55A
h
B8
TT
131
+
15
30
^15
139
*. Variant connections for EL/ELX/HGT
versions
\ Variant connections for 1581 version
+
15
30
^15
140
6 p 2 :>
195
**
c 48
c 12
P
31
160
***
B8
Bll>
J9Q
****
-q 47
55
P
TT
||>148
Variant connections for 1747 version
Variant connections for 1998 version
4.
Fuse and relay unit
6. Instrument panel
131.
Fiat CODE electronic control unit
139.
Fuel injection diagnostic socket
140.
Fuel injection/ignition control
(1370cc)
148.
Earth for electronic fuel injection
unit
160.
Fuel injection/ignition control unit
(1747 cc)
190.
Fuel injection/ignition control unit
(1998 cc)
195.
Fuel injection/ignition control unit
(1581 cc)
199.
Aerial for Fiat CODE system
Copyright Fiat Auto
83

Table of Contents

Related product manuals