EasyManua.ls Logo

Leibinger JET3 up - Page 385

Leibinger JET3 up
412 pages
Print Icon
To Next Page IconTo Next Page
To Next Page IconTo Next Page
To Previous Page IconTo Previous Page
To Previous Page IconTo Previous Page
Loading...
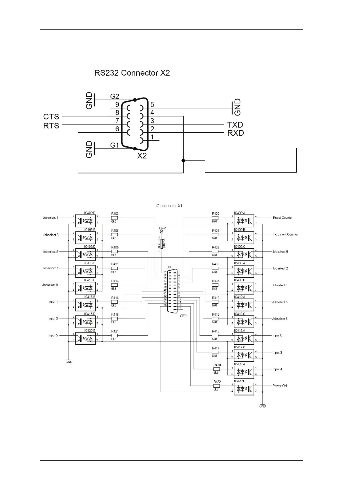
Group 12 Appendix - Connection Examples for the Interfaces Page 383
JET3up Release R1.06
Interface X2 (RS232 Serial Interface)
Interface X4 (Digital inputs)
Internal existing stud
between Pin 4 and Pin 6

Table of Contents

Other manuals for Leibinger JET3 up

Related product manuals