EasyManua.ls Logo

Dynon SkyView HDX - Page 217

Dynon SkyView HDX
374 pages
Print Icon
To Next Page IconTo Next Page
To Next Page IconTo Next Page
To Previous Page IconTo Previous Page
To Previous Page IconTo Previous Page
Loading...
SV-ARINC-429 Module Installation and Configuration
SkyView HDX System Installation Manual - Revision E 13-9
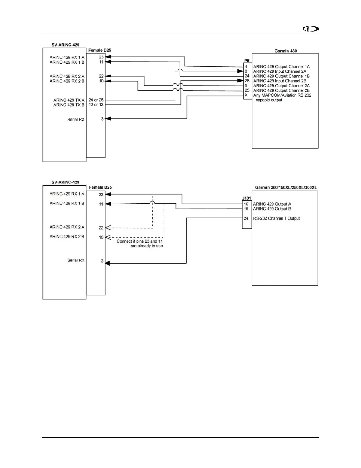
Figure 92: Garmin 480 SV-ARINC-429 Connections
Figure 93: Garmin 300/150XL/250XL/300XL SV-ARINC-429 Connections

Table of Contents

Other manuals for Dynon SkyView HDX

Related product manuals