EasyManua.ls Logo

Lexmark Optra W810 - Fusing Temperature Control; Fusing PPM Control

Lexmark Optra W810
489 pages
Print Icon
To Next Page IconTo Next Page
To Next Page IconTo Next Page
To Previous Page IconTo Previous Page
To Previous Page IconTo Previous Page
Loading...
General Information 1-37
4023-001
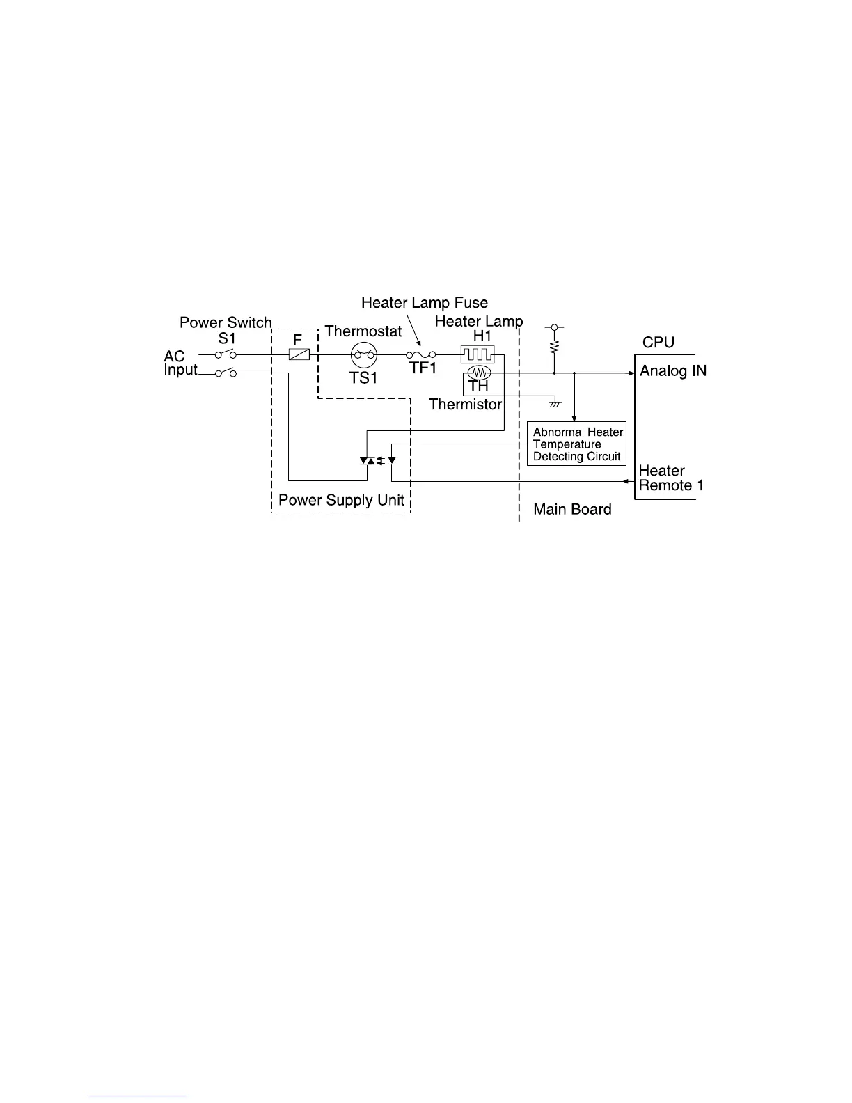
approximately 220°C, the contact of the thermostat automatically
opens to shut off AC voltage. (As the temperature decreases, the
contact of the thermostat closes again. However, once the
thermostat activates, you must replace it with a new one.) The
thermostat cannot respond quickly enough to protect against a
sudden overload current. In this case, the heater lamp fuse blows to
protect the heater lamp.
Fusing Temperature Control
The fusing section starts to warm up when the main switch turns ON.
Preliminary rotation occurs for 20 seconds when the temperature of
the upper fusing roller reaches 170°C (338°F). When the rotation
stops, the temperature of the upper fusing roller is approximately
200°C (392°F) and warm-up is complete. (Warm-up takes
approximately 1 minute.)
Fusing PPM Control
The sides of the fusing roller become excessively hot when small
sheets of paper (paper width of 250 mm (9-3/4") or less) print
continuously. When this occurs, "fusing PPM control" activates to
maintain specific paperfeed intervals and prevent the roller from
becoming too hot.

Table of Contents

Other manuals for Lexmark Optra W810

Related product manuals